首页 产品展示>康明斯QSK23柴油发动机故障代码415维修技术资料

康明斯QSK23柴油发动机故障代码415维修技术资料

康明斯QSK23柴油发动机故障代码415维修技术资料供应商,康明斯QSK23柴油发动机故障代码415维修技术资料技术价格规格咨询服务,康明斯QSK23柴油发动机故障代码415维修技术资料零配件供应,康明斯QSK23柴油发动机故障代码415维修技术资料售后服务中心,康明斯QSK23柴油发动机故障代码415维修技术资料,康明斯QSK23柴油发动机故障代码415维修技术资料详细的技术参数,
产品咨询

详细描述

康明斯QSK23柴油发动机故障代码415维修技术资料

故障代码 415

发动机机油油道压力 - 数据有效但低于正常工作范围(最高严重级别)

概述

代码

故障原因

产生后果

故障代码: 415
PID: 
SPN: 100
FMI: 1
指示灯: 红色
SRT: 

发动机机油油道压力 - 数据有效但低于正常工作范围 - 最高严重级别。发动机机油油道压力 1 信号指示机油压力低于发动机保护临界极限值。

报警后一段时间,标定设置功率逐渐下降、转速下降和发动机停机。

发动机机油油道压力 1 传感器(QSK50 工业用发动机)

SMALL | MEDIUM | LARGE

发动机机油油道压力 1 传感器( QSK60  工业用发动机)

SMALL | MEDIUM | LARGE

发动机机油油道压力 1 传感器(QSK50 发电用发动机)

SMALL | MEDIUM | LARGE

发动机机油油道压力 1 传感器( QSK60  发电用发动机)

SMALL | MEDIUM | LARGE

发动机机油油道压力 1 传感器( QSK60  船用发动机)

SMALL | MEDIUM | LARGE

电路描述

ECM 利用发动机机油油道压力 1 传感器监测机油压力。如果机油压力下降到发动机保护极限以下,将导致记录故障代码 415。

部件位置

QSK50 系列发动机机油油道压力 1 传感器位于机油滤清器座内。 QSK60  系列发动机机油油道压力 1 传感器位于飞轮壳左侧。有关部件的详细位置视图,参考步骤 100-002。

大修提示

本手册包括的发动机型号有多个 ECM。每一个 ECM 都有独特的源地址,显示 INSITE™ 服务软件何时连接。当对故障代码进行故障诊断时,利用 INSITE™ 中显示的源地址来确定受到影响的 ECM 和电路。

发动机机油油道压力 1 传感器与其它传感器共用发动机线束中的电源和回路导线。电路中其它传感器中的一个故障会造成电路中其它传感器出现错误的故障代码。如果确定机油油道压力 1 传感器功能正常,并且用机械式仪表确定机油压力充足,则检查共用电路中其它传感器是否功能正常。

可能产生此故障代码的原因有:

机油压力低 机油油位不正确 共用电路中其它传感器的其中一个故障。

参考故障代码 t05-415 故障诊断树

上次改进日期:  06-七月-2010

故障代码 556

曲轴箱压力 - 数据有效但高于正常工作范围 - 最高严重级别

概述

代码

故障原因

产生后果

故障代码: 556
PID: 
SPN: 101
FMI: 0
指示灯: 红色
SRT: 

曲轴箱压力 - 数据有效但高于正常工作范围 - 最高严重级别

20 秒后额定功率下降100%。

曲轴箱压力传感器电路(QSK38 工业用发动机)

SMALL | MEDIUM | LARGE

曲轴箱压力传感器电路(QSK38 发电用发动机)

SMALL | MEDIUM | LARGE

曲轴箱压力传感器电路(QSK38 船用发动机)

SMALL | MEDIUM | LARGE

曲轴箱压力传感器电路(QSK50 工业用和船用发动机)

SMALL | MEDIUM | LARGE

曲轴箱压力传感器电路( QSK60  工业用发动机)

SMALL | MEDIUM | LARGE

曲轴箱压力传感器电路(QSK50 和  QSK60  发电用发动机)

SMALL | MEDIUM | LARGE

曲轴箱压力传感器电路( QSK60  船用发动机)

SMALL | MEDIUM | LARGE

电路描述

ECM 利用曲轴箱压力传感器监测发动机曲轴箱压力。ECM 监测曲轴箱压力信号触针上的电压并将它转换成压力值。ECM 将曲轴箱压力值用于发动机保护系统。

部件位置

QSK38 曲轴箱压力传感器位于左排 3 号气缸下面。 QSK60  曲轴箱压力传感器位于右排前缸盖顶面上。QSK50 曲轴箱压力传感器位于右排检修孔盖内,6 号气缸下面。有关部件的详细位置视图,参考步骤 100-002。

大修提示

本手册包括的发动机型号有多个 ECM。每一个 ECM 都有独特的源地址,显示 INSITE™ 服务软件何时连接。当对故障代码进行故障诊断时,通过 INSITE™ 服务软件中显示的源地址来确定受到影响的 ECM 和电路。

曲轴箱压力传感器用于标定进行发动机保护的部分。当 ECM 检测到曲轴箱压力高于发动机保护极限值并且持续至少 5 秒时,将会记录故障代码 556 并点亮红色指示灯,指示发动机可能会熄火。

可能产生此故障代码的原因有:

活塞环损坏 油位是否过高 涡轮增压器密封损坏 动力缸损坏 空气压缩机活塞环损坏。

确认曲轴箱呼吸器和呼吸器管没有阻塞。

参考故障诊断代码 t05-556

上次改进日期:  06-七月-2010

故障代码 111

内部电子控制模块 (ECM) 错误

概述

代码

故障原因

产生后果

故障代码: 111
PID: S254
SPN: 629
FMI: 12
指示灯: 红色
SRT: QU-111

CM500 燃油系统电子控制模块 (ECM) 内部错误。这不是 CENSE™ ECM。

影响执行任务的故障。发动机不允许起动。

电子控制模块 (ECM)

SMALL | MEDIUM | LARGE

电路描述

CM500 燃油系统 ECM 是一台负责发动机控制、诊断和用户特性的电脑。

部件位置

有关部件的详细位置视图,参考《QSK19、QSK45、 QSK60  和 QSK78 系列发动机 QSK 燃油系统故障判断和排除手册》(公告号 3666113)。

大修提示

该 ECM 不是 CENSE™ ECM。它是 CM500 燃油系统发动机 ECM。

参考故障代码 t05-111 故障诊断树

上次改进日期:  28-二月-2011

故障代码 343

电子控制模块(ECM)内部通信错误

概述

代码

故障原因

产生后果

故障代码: 343
PID: S254
SPN: 629
FMI: 12
指示灯: 黄色
SRT: QU-343

到 CM500 ECM 的内部微处理器通信错误。这不是 CENSE™ 系统错误。

不确定,性能将受到影响或者不受影响。

燃油泵执行器电路

SMALL | MEDIUM | LARGE

电路描述

CM500 ECM 是一台负责发动机控制、诊断和用户特性的电脑。

部件位置

有关部件的详细位置视图,参考《QSK19、QSK45、 QSK60  和 QSK78 系列发动机 QSK 燃油系统故障判断和排除手册》(公告号 3666113)。

大修提示

这不是 CENSE™ 系统错误。

参考故障代码 t05-343 故障诊断树

上次改进日期:  28-二月-2011

故障代码 1257 (sa144)

控制模块识别输入状态错误 - 数据漂移、间断或错误

概述

代码

故障原因

产生后果

故障代码: 1257
PID: 
SPN: 1563
FMI: 2
指示灯: 红色
SRT: 

控制模块识别输入状态错误 - 数据漂移、间断或错误

可能对性能没有影响。发动机将无法运转。

QSK50 船用发动机和  QSK60  发电用发动机控制模块识别电路

SMALL | MEDIUM | LARGE

QSK50 和  QSK60  工业用、船用和发电用发动机控制模块识别电路

SMALL | MEDIUM | LARGE

电路描述

如果 ECM 的控制模块识别输入与标定不匹配,而且 ECM 的存储器中没有保存映像,则故障代码 1257 将会起作用。

部件位置

ECM 位于发动机的燃料系统侧面。有关部件的详细位置视图,参考第 E 节中的步骤 100-002。

大修提示

本手册包括的发动机型号有多个 ECM。每一个 ECM 都有独特的源地址,显示 INSITE™ 服务软件何时连接。当对故障代码进行故障诊断时,通过 INSITE™ 服务软件中显示的源地址来确定受到影响的 ECM 和电路。

如果新 ECM 连接到错误的位置,或者下载到 ECM 上的标定不正确,此故障也会起作用。

参考故障诊断代码 t05-1257

上次改进日期:  06-七月-2010

Feedback / Help

故障代码 1542

1 号辅助压力传感器输入电路 - 电压高于正常值或对高压电源短路

概述

代码

故障原因

产生后果

故障代码: 1542
PID: P443
SPN: 1388
FMI: 3
指示灯: 淡黄色
SRT: 

辅助压力传感器输入 1 电路 - 电压高于正常值或对高压电源短路。在 OEM 压力电路检测到信号电压偏高。

对性能没有影响。

QSK38 工业用发动机辅助压力传感器输入 1 电路

SMALL | MEDIUM | LARGE

QSK38 船用发动机辅助压力传感器输入 1 电路

SMALL | MEDIUM | LARGE

QSK50 和  QSK60  工业用发动机辅助压力传感器输入 1 电路

SMALL | MEDIUM | LARGE

QSK50 船用发动机辅助压力传感器输入 1 电路

SMALL | MEDIUM | LARGE

 QSK60  船用发动机辅助压力传感器输入 1 电路

SMALL | MEDIUM | LARGE

电路描述

原始设备制造商 (OEM) 有一个选装件将压力传感器输入连接到 Cummins®电子控制模块 (ECM)。然后进行专用标定以识别这个压力传感器输入。

部件位置

OEM 压力传感器输入将根据应用类型有所不同。参考《OEM 故障判断及排除手册》以了解传感器位置。

大修提示

可能产生此故障代码的原因有:

线束、接头或传感器内的回路电路开路 信号电路对传感器电源或蓄电池电压短路。

参考故障诊断代码 t05-1542

上次改进日期:  06-七月-2010

故障代码 2186 (IND)

传感器电源 4 电路 - 电压低于正常值或对低压电源短路

概述

代码

故障原因

产生后果

故障代码: 2186
PID: 
SPN: 3512
FMI: 4/4
指示灯: 淡黄色
SRT: 

传感器电源 4 电路 - 电压低于正常值或对低压电源短路。检测到传感器电源 4 电路中电压低。

某些传感器功能失效。

QSK50 和  QSK60  工业用发动机传感器电源 4 电路

SMALL | MEDIUM | LARGE

QSK50 和  QSK60  船用推进发动机传感器电源 4 电路

SMALL | MEDIUM | LARGE

电路描述

ECM 的传感器电源 4 电路为油门踏板或操纵杆位置传感器提供 5-VDC 电源。如果至油门的传感器电源 4 电路损坏,油门将不能正常工作。

部件位置

传感器电源 4 在 ECM 内。

参考 OEM 维修手册了解油门踏板或操纵杆位置传感器的部件详细位置视图。

大修提示

传感器电源 4 导线上的电压偏低可能是由于电源导线对地短路、电源导线与回路导线之间短路、油门故障或 ECM 电源故障造成的。

参考故障代码 t05-2186 故障诊断树

上次改进日期:  06-七月-2010

故障代码 352sa01(工业用)

传感器电源 1 电路 - 电压低于正常值或对低压电源短路

概述

代码

故障原因

产生后果

故障代码: 352
PID: 
SPN: 3509
FMI: 4
指示灯: 淡黄色
SRT: 

传感器电源 1 电路 - 电压低于正常值或对低压电源短路。检测到传感器电源 1 电路中电压偏低。

某些传感器功能失效。

QSK50 工业用发动机传感器电源 1 电路

SMALL | MEDIUM | LARGE

 QSK60  工业用发动机传感器电源 1 电路

SMALL | MEDIUM | LARGE

 QSK60  船用发动机传感器电源 1 电路

SMALL | MEDIUM | LARGE

电路描述

ECM2 的传感器电源 1 电压向发动机右后侧的排气温度传感器转换器提供 5-VDC 电源。

部件位置

传感器电源端子 1 在 ECM 内。

大修提示

本手册包括的发动机型号有多个 ECM。每一个 ECM 都有独特的源地址,显示 INSITE™ 服务软件何时连接。当对故障代码进行故障判断时,通过 INSITE ™ 服务软件中显示的源地址来确定受到影响的 ECM 和电路。

5 VDC 电源导线上的电压偏低可能是由于电源导线对地短路、电源导线与回路导线之间短路、损坏的排气温度传感器变换器或损坏的 ECM 电源故障造成的。

参考故障代码 t05-352 故障诊断树

上次改进日期:  06-七月-2010

故障代码 234

发动机超速

概述

代码

故障原因

产生后果

故障代码: 234
PID: P190
SPN: 190
FMI: 0
指示灯: 红色
SRT: QU-234

发动机线束的发动机转速信号 1 触针与发动机转速回路 1 触针上和 / 或发动机转速信号 2 触针与发动机转速回路 2 触针上的发动机转速信号表示发动机转速高于安全运转转速极限。对于 QSK19 极限值为 2450 RPM,对于  QSK60  极限值为 2190 RPM。这不是 CENSE™ 系统错误。

燃油切断电磁阀断电(阀关闭)。当发动机转速降到其转速上阈值时将重新向阀通电(燃油切断阀开启)。

发动机超速

SMALL | MEDIUM | LARGE

电路描述

发动机转速位置传感器监测发动机位置和发动机转速。然后它通过发动机线束将此信息传送至 CM500 ECM。

部件位置

有关部件的详细位置视图,参考《QSK19、QSK45、 QSK60  和 QSK78 系列发动机 QSK 燃油系统故障判断和排除手册》(公告号 3666113)。

大修提示

这不是 CENSE™ 系统错误。

参考故障代码 t05-234 故障诊断树

上次改进日期:  28-二月-2011

019-115   油轨燃油压力传感器 目录

概述 

 

QSX15

QSK23、QSK45、 QSK60  和 QSK78

拆卸 

 

QSX15

QSK23、QSK45、 QSK60  和 QSK78

测试 

 

QSX15

QSK23、QSK45、 QSK60  和 QSK78

安装 

 

QSX15

QSK23、QSK45、 QSK60  和 QSK78




概述

TOC

QSX15

燃油油轨压力传感器位于整体式燃油控制系统的燃油输送壳体上,在 QSX15 发动机的前面。

 

SMALL | MEDIUM | LARGE

Next下一个

QSK23、QSK45、 QSK60  和 QSK78

燃油油轨压力传感器作为控制阀体的一部分,安装在 QSK23、QSK45、 QSK60  和 QSK78 发动机上。

 

SMALL | MEDIUM | LARGE

Previous前一个   Next下一个




拆卸

TOC

QSX15

清理燃油压力传感器的周围。

从燃油油轨压力传感器上断开发动机线束。

从整体式燃油控制系统上拆下燃油油轨压力传感器。



SMALL | MEDIUM | LARGE

Previous前一个   Next下一个

QSK23、QSK45、 QSK60  和 QSK78

清洁燃油油轨压力传感器周围的电子控制阀体。

从传感器上断开发动机线束。



SMALL | MEDIUM | LARGE

Previous前一个   Next下一个

使用加长套筒(零件号 3823843)拆卸燃油油轨压力传感器。

SMALL | MEDIUM | LARGE

Previous前一个   Next下一个




测试

TOC

将服务软件与数据通信接口相连。

SMALL | MEDIUM | LARGE

Previous前一个   Next下一个

QSX15

将发动机线束连接到燃油油轨压力传感器上。

不安装燃油油轨压力传感器和线束。

SMALL | MEDIUM | LARGE

Previous前一个   Next下一个

用服务软件监测燃油油轨压力。

大气压力传感器数值下的燃油油轨压力必须在 ±41.4 kPa [6 psi] 的范围内。

如果燃油油轨压力不符合技术规范,必须更换燃油油轨压力传感器。

断开服务软件。

从发动机线束上断开燃油油轨压力传感器。



SMALL | MEDIUM | LARGE

Previous前一个   Next下一个

QSK23、QSK45、 QSK60  和 QSK78

将发动机线束连接到燃油油轨压力传感器上。

不安装燃油油轨压力传感器和线束。

SMALL | MEDIUM | LARGE

Previous前一个   Next下一个

用服务软件监测燃油油轨压力。

大气压力传感器数值下的燃油油轨压力必须在 ±41.4 kPa [6 psi] 的范围内。

如果燃油油轨压力不符合技术规范,必须更换燃油油轨压力传感器。

断开服务软件。

从发动机线束上断开燃油油轨压力传感器。



SMALL | MEDIUM | LARGE

Previous前一个   Next下一个




安装

TOC

QSX15

如果使用了新的燃油压力传感器,确保已安装了 O 形圈。

安装燃油油轨压力传感器并拧紧。

扭矩值:  14  n.m  [124 in-lb]

将发动机线束连接到燃油油轨压力传感器上。





SMALL | MEDIUM | LARGE

Previous前一个   Next下一个

QSK23、QSK45、 QSK60  和 QSK78

如果使用了新的燃油压力传感器,确保已安装了 O 形圈。

将燃油油轨压力传感器安装到电子控制阀总成中。

使用加长套筒(零件号 3283843)拧紧燃油油轨压力传感器。

扭矩值:  14  n.m  [124 in-lb]

将发动机线束连接到燃油油轨压力传感器上。





SMALL | MEDIUM | LARGE

Previous前一个

019-056   机油油位传感器 目录

准备步骤 

 

拆卸 

 

清洁并检查能否继续使用 

 

安装 

 

最后步骤 

 




准备步骤

TOC

 警告 

美国一些州和联邦政府已经确定用过的机油可能会致癌并产生再生毒性。 应避免吸入机油蒸汽、误吞以及长时间接触用过的机油。 如果不再继续使用,应按照当地环保法规进行处理。

 警告 

为了减小人身伤害的可能性, 应避免皮肤直接接触热机油。

从补充油箱对发动机机油系统进行部分换油。 参考《QSK45 和  QSK60  系列发动机故障诊断及排除手册》(公告号 3666261)的中的步骤 007-037。



SMALL | MEDIUM | LARGE

Next下一个




拆卸

TOC

抬起锁片并将电气接头拉开。

拆下传感器。



SMALL | MEDIUM | LARGE

Previous前一个   Next下一个




清洁并检查能否继续使用

TOC




安装

TOC

润滑传感器 O 形圈。

将新传感器装入发动机。

拧紧传感器。

扭矩值:  14  n.m  [124 in-lb]

将电气接头推到一起直至锁紧。







SMALL | MEDIUM | LARGE

Previous前一个   Next下一个




最后步骤

TOC

向发动机和补偿油箱加注机油至正确的油位。 参考《QSK45 和  QSK60  系列发动机故障诊断及排除手册》(公告号 3666261)的中的步骤 007-037。 运转发动机,检查有无泄漏。



SMALL | MEDIUM | LARGE

Previous前一个

故障代码 1362

发动机机油滤清器压差 - 数据有效但高于正常工作范围(中等严重级别)

 

概述

代码

故障原因

产生后果

故障代码: 1362
PID: 
SPN: 99
FMI: 16
指示灯: 淡黄色
SRT: 

发动机机油滤清器压差 - 数据有效但高于正常工作范围(中等严重级别)

报警后一段时间,标定设置功率逐渐下降和发动机停机。

QSK38 工业用发动机机油滤清器压差电路

SMALL | MEDIUM | LARGE

QSK38 船用发动机机油滤清器压差电路

SMALL | MEDIUM | LARGE

QSK50 工业用和船用发动机机油滤清器压差电路

SMALL | MEDIUM | LARGE

 QSK60  工业用发动机机油滤清器压差电路

SMALL | MEDIUM | LARGE

 QSK60  船用发动机机油滤清器压差电路

SMALL | MEDIUM | LARGE

电路描述

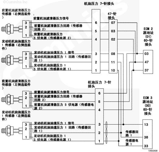
在过滤前后,发动机机油滤清器压差由 ECM 监测。前置机油滤清器压力传感器监测滤清器前的机油压力。在  QSK60  发动机上,后置机油滤清器压力传感器监测滤清器后的压力。在 QSK38 和 QSK50 发动机上,发动机机油油道压力 1 传感器监测此压力。ECM 监测信号触针上的电压并将它转换成压力值。

部件位置

有关部件的详细位置视图, 参考第 E 节中的步骤 100-002。

大修提示

本手册包括的发动机型号有多个 ECM。每一个 ECM 都有独特的源地址,显示 INSITE™ 服务软件何时连接。当对故障代码进行故障诊断时,利用 INSITE™ 服务软件中显示的源地址来确定受到影响的 ECM 和电路。

如果在机油滤清器座的进口和出口处的机油压力差别达到预设的报警值,故障代码 1362 将起作用。造成此故障代码的原因包括:

机油滤清器堵塞 传感器或线束损坏 机油滤清器座堵塞。

参考故障诊断代码 t05-1362

上次改进日期:  06-七月-2010

故障代码 1429

发动机温度高 (HET) 停机指示灯继电器驱动电路诊断检测到错误 - 状况出现

概述

代码

故障原因

产生后果

故障代码: 1429
PID: 
SPN: 4187
FMI: 31
指示灯: 淡黄色
SRT: 

发动机温度高 (HET) 停机指示灯继电器驱动电路诊断检测到错误 - 状况出现

发动机温度高停机指示灯不会亮起。

发动机温度高 (HET) 停机电路 - 配备 C Command Elite 和 C Command Elite Plus 面板系统的 QSK50 和  QSK60  船用辅助发动机

SMALL | MEDIUM | LARGE

发动机温度高 (HET) 停机指示灯电路 - 采用 C Command Elite 和 C Command Elite Plus Panel 系统的 QSK38 船用推进发动机

SMALL | MEDIUM | LARGE

发动机温度高 (HET) 停机指示灯电路 - 采用 C Command Elite 和 C Command Elite Plus Panel 系统的 QSK38 船用辅助发动机

SMALL | MEDIUM | LARGE

发动机温度高 (HET) 停机电路 - QSK50 和  QSK60  船用和发电用发动机

SMALL | MEDIUM | LARGE

发动机温度高 (HET) 停机电路 - 配备 C Command Elite 和 C Command Elite Plus 面板系统的 QSK50 和  QSK60  船用辅助发动机

SMALL | MEDIUM | LARGE

电路描述

发动机温度高停机指示灯在发动机出现冷却液或进气歧管温度高的最严重情况时会发出指示。故障代码 151 或 155 将触发发动机温度高停机指示灯。

部件位置

发动机温度高停机指示灯位于发电机控制面板上。参考《OEM 故障判断和排除手册》中的指示灯位置。

大修提示

本手册包括的发动机型号有多个 ECM。每一个 ECM 都有独特的源地址,显示 INSITE™ 服务软件何时连接。当对故障代码进行故障诊断时,通过 INSITE™ 服务软件中显示的源地址来确定受到影响的 ECM 和电路。

如果故障代码 151 或 155 起作用,并且发动机温度高停机指示灯不亮或者如果 ECM 检测到指示灯电路开路,即使没有故障代码 151 或故障代码 152,故障代码 1429 也会起作用。 ECM 不必尝试使指示灯点亮来检测故障代码 1429。

可能产生此故障代码的原因有:

信号电路开路或对电源短路 线束的信号电路对地短路。 OEM 线束、接头或发动机温度高 (HET) 停机指示灯回路中存在开路。

参考故障诊断代码 t05-1429

上次改进日期:  06-七月-2010

故障代码 153

进气歧管温度传感器 1 电路 - 电压高于正常值或对高压电源短路

概述

代码

故障原因

产生后果

故障代码: 153
PID: 
SPN: 105
FMI: 3/3
指示灯: 淡黄色
SRT: 

进气歧管温度传感器 1 电路 - 电压高于正常值或对高压电源短路。检测到进气歧管 1 温度电路中存在高信号电压。

可能冒白烟。如果受 ECM 控制,风扇将保持运转。无进气歧管空气温度的发动机保护。

进气歧管 1 温度传感器 - QSK50 工业用发动机

SMALL | MEDIUM | LARGE

进气歧管 1 温度传感器 -  QSK60  工业用发动机

SMALL | MEDIUM | LARGE

进气歧管 1 温度传感器 - QSK50 及  QSK60  发电用发动机

SMALL | MEDIUM | LARGE

进气歧管 1 温度传感器 -  QSK60  船用发动机

SMALL | MEDIUM | LARGE

电路描述

进气歧管 1 温度传感器监测进气歧管空气温度并通过发动机线束将信息传输至电子控制模块 (ECM)。如果进气歧管温度变得太高,可能会导致功率降低。

部件位置

进气歧管 1 温度传感器位于左排前进气歧管中。有关部件的详细位置视图,参考步骤 100-002。

大修提示

本手册包括的发动机型号有多个 ECM。每一个 ECM 都有独特的源地址,显示 INSITE™ 服务软件何时连接。当对故障代码进行故障诊断时,通过 INSITE™ 服务软件中显示的源地址来确定受到影响的 ECM 和电路。

进气歧管 1 温度传感器与其它传感器共用发动机线束中的回路线。发动机线束中的开路和短路可以造成多个故障代码变成现行故障代码。首先检查有多个计次的现行故障代码。

可能产生此故障代码的原因有:

线束、接头或传感器内的回路电路开路 信号电路开路或对电源短路。

温度(°C)

温度 [°F]

电阻(欧姆)

0

32

29k 至 36k

25

77

9k 至 11k

100

212

600 至 700

参考故障代码 t05-153 故障诊断树

上次改进日期:  06-七月-2010

故障代码 154

进气歧管温度传感器 1 电路 - 电压低于正常值或对低压电源短路

概述

代码

故障原因

产生后果

故障代码: 154
PID: 
SPN: 105
FMI: 4/4
指示灯: 淡黄色
SRT: 

进气歧管温度传感器 1 电路 - 电压低于正常值或对低压电源短路。在进气歧管 1 温度电路上检测到信号电压低。

可能冒白烟。如果受 ECM 控制,风扇将保持运转。无进气歧管温度的发动机保护。

QSK50 工业用发动机进气歧管 1 温度传感器电路

SMALL | MEDIUM | LARGE

 QSK60  工业用发动机进气歧管 1 温度传感器电路

SMALL | MEDIUM | LARGE

QSK50 和  QSK60  发电用发动机进气歧管温度传感器电路

SMALL | MEDIUM | LARGE

 QSK60  船用发动机进气歧管温度传感器电路

SMALL | MEDIUM | LARGE

电路描述

进气歧管 1 温度传感器监测进气歧管空气温度并通过发动机线束将信息传输至电子控制模块 (ECM)。

部件位置

进气歧管 1 温度传感器位于左排前进气歧管中。有关部件的详细位置视图,参考步骤 100-002。

大修提示

本手册包括的发动机型号有多个 ECM。每一个 ECM 都有独特的源地址,显示 INSITE™ 服务软件何时连接。当对故障代码进行故障诊断时,通过 INSITE™ 服务软件中显示的源地址来确定受到影响的 ECM 和电路。

进气歧管 1 温度传感器与其它传感器共用发动机线束中的回路导线。发动机线束中的开路和短路可以造成多个故障代码变成现行故障代码。首先检查有多个计次的故障代码。

可能产生此故障代码的原因有:

线束的信号电路对地短路。 传感器的信号电路对回路短路或对地短路。

温度(°C)

温度 [°F]

电阻(欧姆)

0

32

29k 至 36k

25

77

9k 至 11k

40

104

4.9k 至 5.8k

100

212

600 至 700

参考故障代码 t05-154 故障诊断树

上次改进日期:  06-七月-2010

故障代码 1845

燃油含水指示灯传感器电路 - 电压高于正常值或对高压电源短路

概述

代码

故障原因

产生后果

故障代码: 1845
PID: 
SPN: 97
FMI: 3
指示灯: 维护保养
SRT: 

燃油含水指示灯传感器电路 - 电压高于正常值或对高压电源短路在燃油含水指示灯电路中检测到高电压。

对性能没有影响。没有燃油含水报警可用。

燃油含水指示灯传感器电路(QSK38 工业用、发电用和船用发动机)

SMALL | MEDIUM | LARGE

燃油含水指示灯传感器电路(QSK50 工业用发动机)

SMALL | MEDIUM | LARGE

燃油含水指示灯传感器电路(QSK50 发电用和船用,以及  QSK60  发电用发动机)

SMALL | MEDIUM | LARGE

燃油含水指示灯传感器电路( QSK60  工业用发动机)

SMALL | MEDIUM | LARGE

燃油含水指示灯传感器电路( QSK60  船用发动机)

SMALL | MEDIUM | LARGE

电路描述

燃油含水指示灯传感器安装在第一级燃油滤清器上。当燃油滤清器中的水积累到某一设定体积时,燃油含水指示灯传感器就会向 ECM 发送信号。燃油含水指示灯传感器电路包括两根导线:燃油含水指示灯回路(传感器回路 1)地线和燃油含水指示灯信号线。

部件位置

燃油含水指示灯传感器集成在安装于发动机外的第一级燃油滤清器壳体中。参考《OEM 故障判断及排除手册》。

大修提示

本手册包括的发动机型号有多个 ECM。每一个 ECM 都有独特的源地址,显示 INSITE™ 服务软件何时连接。当对故障代码进行故障诊断时,通过 INSITE™ 服务软件中显示的源地址来确定受到影响的 ECM 和电路。

燃油含水指示灯传感器集成在燃油滤清器中。只要更换燃油滤清器,就将自动更换。

可能产生此故障代码的原因有:

线束、接头或传感器中的回路或信号电路开路。 信号线与传感器电源或蓄电池电压短路。

参考故障诊断代码 t05-1845

上次改进日期:  06-七月-2010

故障代码 1852

燃油含水指示灯 - 数据有效但高于正常工作范围(中等严重级别)

概述

代码

故障原因

产生后果

故障代码: 1852
PID: 
SPN: 97
FMI: 16
指示灯: 淡黄色
SRT: 

燃油含水指示灯 - 数据有效但高于正常工作范围 - 中等严重级别。检测到燃油滤清器中有水。

可能冒白烟、功率低或起动困难。

燃油含水指示灯传感器电路(QSK38 工业用、发电用和船用发动机)

SMALL | MEDIUM | LARGE

燃油含水指示灯传感器电路(QSK50 工业用发动机)

SMALL | MEDIUM | LARGE

燃油含水指示灯传感器电路( QSK60  工业用发动机)

SMALL | MEDIUM | LARGE

燃油含水指示灯传感器电路(QSK50 和  QSK60  发电用发动机和船用发动机)

SMALL | MEDIUM | LARGE

燃油含水指示灯传感器电路( QSK60  船用发动机)

SMALL | MEDIUM | LARGE

电路描述

燃油含水指示灯传感器安装在第一级燃油滤清器上。当燃油滤清器中的水积累到某一设定体积时,燃油含水指示灯传感器就会向 ECM 发送信号。燃油含水指示灯传感器电路包括两根导线:燃油含水指示灯回路(传感器回路 1)地线和燃油含水指示灯信号线。

部件位置

燃油含水指示灯传感器集成在安装于发动机外的第一级燃油滤清器壳体中。参考 OEM 维修手册。

大修提示

本手册包括的发动机型号有多个 ECM。每一个 ECM 都有独特的源地址,显示 INSITE™ 服务软件何时连接。当对故障代码进行故障诊断时,通过 INSITE™ 服务软件中显示的源地址来确定受到影响的 ECM 和电路。

由于燃油系统部件公差紧密,燃油中混入水会对燃油系统带来重大损坏。

必须立即排空燃油滤清器。

如果该故障代码为现行且燃油滤清器中不含水,则可能是燃油含水传感器故障。

当对采用 OEM 提供的导线的电路进行故障诊断时,参考相应的 OEM 电气接线图。

参考故障代码故障诊断树 t05-1852

上次改进日期:  12-十月-2011

故障代码 1911

喷油器计量油轨 1 压力 - 数据有效但高于正常工作范围 - 最高严重级别

概述

代码

故障原因

产生后果

故障代码: 1911
PID: 
SPN: 157
FMI: 0
指示灯: 淡黄色
SRT: 

喷油器计量油轨 1 压力 - 数据有效但高于正常工作范围 - 最高严重级别。机械式安全阀开启。

发动机性能下降。

喷油器计量油轨 1 压力电路(QSK38 工业用发动机)

SMALL | MEDIUM | LARGE

喷油器计量油轨 1 压力电路(QSK38 发电用发动机)

SMALL | MEDIUM | LARGE

喷油器计量油轨 1 压力电路(QSK38 船用发动机)

SMALL | MEDIUM | LARGE

喷油器计量油轨 1 压力电路(QSK50 工业用发动机)

SMALL | MEDIUM | LARGE

喷油器计量油轨 1 压力电路(QSK50 船用发动机)

SMALL | MEDIUM | LARGE

喷油器计量油轨 1 压力电路( QSK60  工业用发动机)

SMALL | MEDIUM | LARGE

喷油器计量油轨 1 压力电路(QSK50 和  QSK60  发电用发动机)

SMALL | MEDIUM | LARGE

喷油器计量油轨 1 压力电路( QSK60  船用发动机)

SMALL | MEDIUM | LARGE

电路描述

压力控制循环依赖于燃油齿轮泵供给高压泵的燃油压力。发动机控制模块(ECM)监测喷油器计量油轨 1 压力和发动机工作状况,并改变流量指令以维持合适的喷油器计量油轨 1 压力。流量指令的更改会导致燃油泵增压总成打开或关闭。

高压安全阀设置为在 1950 bar [28,282 psi] 时启用。到达其行程后,在 900 至 1300 bar [13,053 至 18,854 psi] 下开始调节。

部件位置

高压燃油泵安装在发动机左侧的齿轮室。

大修提示

本手册包括的发动机型号有多个 ECM。每一个 ECM 都有独特的源地址,显示 INSITE™ 服务软件何时连接。当对故障代码进行故障诊断时,通过 INSITE™ 服务软件中显示的源地址来确定受到影响的 ECM 和电路。

由于下列原因可能导致燃油回流量增加以及回流的燃油温度升高:

燃油泵增压总成 O 形圈泄漏 内齿轮泵出口压力大 内齿轮泵进口压力大 燃油中混入空气 燃油泵增压总成(FPPA)零件号和 ECM 标定代码间不兼容。

参考故障代码 t05-1911 故障诊断及排除。

上次改进日期:  16-八月-2013

故障代码 223

发动机机油燃烧电磁阀驱动器电路 - 电压低于正常值或对低压电源短路

概述

代码

故障原因

产生后果

故障代码: 223
PID: 
SPN: 1265
FMI: 4
指示灯: 淡黄色
SRT: 

发动机机油燃烧电磁阀驱动器电路 - 电压低于正常值或对低压电源短路。发动机机油燃烧电磁阀驱动器电路短路。在 50 针线束接头的发动机机油燃烧电磁阀驱动器电源触针上检测到低电压或者电磁阀的电阻超出 15 至 22 欧姆 (12-VDC) 或 64.5 至 94.7 欧姆 (24-VDC) 的范围。

ECM 关闭发动机机油燃烧电磁阀驱动器的电源,该系统停用。

QSK38 工业用、发电用和船用发动机的发动机机油燃烧电磁阀驱动器电路

SMALL | MEDIUM | LARGE

QSK50 发动机、QSK50 和  QSK60  发电用发动机、 QSK60  船用发动机的发动机机油燃烧电磁阀驱动器电路

SMALL | MEDIUM | LARGE

 QSK60  工业用发动机发动机机油燃烧电磁阀驱动器电路

SMALL | MEDIUM | LARGE

电路描述

发动机机油燃烧电磁阀驱动器控制燃烧循环中进入机油控制阀的机油流量。

部件位置

发动机机油燃烧阀通常位于发动机左排的后部上。有关部件的详细位置视图,参考步骤 100-002。

大修提示

本手册包括的发动机型号有多个 ECM。每一个 ECM 都有独特的源地址,显示 INSITE™ 服务软件何时连接。当对故障代码进行故障诊断时,通过 INSITE™ 服务软件中显示的源地址来确定受到影响的 ECM 和电路。

下列各项会导致该情况发生:

发动机机油燃烧电磁阀驱动器有故障 输出装置驱动器线路对地短路 输出装置驱动器导线触针之间短路。

参考故障代码 t05-223 故障诊断树

上次改进日期:  06-七月-2010

Feedback / Help

故障代码 227 (sa00)

传感器电源 2 电路 - 电压高于正常值或对高压电源短路

概述

代码

故障原因

产生后果

故障代码: 227
PID: 
SPN: 3510
FMI: 3/3
指示灯: 淡黄色 
SRT: 

传感器电源 2 电路 - 电压高于正常值或对高压电源短路。在传感器电源 2 电路中检测到高电压。

某些传感器功能失效。

QSK38 工业用发动机传感器电源 2 电路

SMALL | MEDIUM | LARGE

QSK38 发电用发动机传感器电源 2 电路

SMALL | MEDIUM | LARGE

带 C Command 的 QSK38 推进和带 C Command 的 QSK38 船用辅助发动机的传感器电源 2 电路

SMALL | MEDIUM | LARGE

带 C Command Elite 和 C command Elite Plus 的 QSK38 船用推进以及带 C command Elite 和 C Command Elite Plus 的 QSK38 船用辅助发动机的传感器电源 2 电路

SMALL | MEDIUM | LARGE

QSK50 工业用发动机传感器电源 2 电路

SMALL | MEDIUM | LARGE

QSK50 船用发动机传感器电源 2 电路

SMALL | MEDIUM | LARGE

 QSK60  工业用发动机传感器电源 2 电路

SMALL | MEDIUM | LARGE

QSK50 和  QSK60  发电用发动机传感器电源 2 电路

SMALL | MEDIUM | LARGE

 QSK60  船用发动机传感器电源 2 电路

SMALL | MEDIUM | LARGE

电路描述

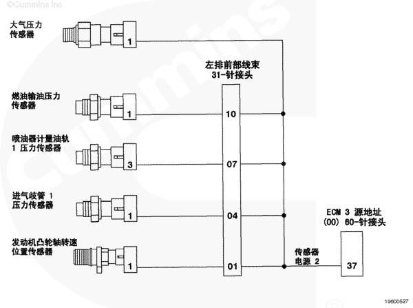
发动机控制模块 2 号传感器电源电路为发动机凸轮轴转速/位置传感器、1 号进气歧管压力传感器、输油压力传感器、大气压力传感器和 1 号喷油器计量油轨压力传感器提供 5 VDC。

部件位置

传感器电源电压 2 位于发动机控制模块内。详细的部件位置视图,请参阅第 E 节中的步骤 100-002。

大修提示

本手册中的发动机型号有多个发动机控制模块。每一个发动机控制模块都有单独的源地址,在 INSITE™ 服务软件连接时显示。对故障代码进行故障诊断时,通过 INSITE™ 服务软件中显示的源地址来确定受到影响的发动机控制模块和电路。

传感器电源 2 导线上的高电压可能是由于发动机线束或接头上的信号对蓄电池电压短路或者发动机控制模块故障造成的。

参考故障代码 t05-227 故障诊断树。

上次改进日期:  01-六月-2012

故障代码 231

冷却液压力传感器电路 - 电压高于正常值或对高压电源短路

概述

代码

故障原因

产生后果

故障代码: 231
PID: 
SPN: 109
FMI: 3
指示灯: 淡黄色
SRT: 

冷却液压力传感器电路 - 电压高于正常值或对高压电源短路。在冷却液压力传感器电路上检测到信号电压偏高。

对性能没有影响。无冷却液压力的发动机保护。

QSK38 工业用发动机冷却液压力传感器电路

SMALL | MEDIUM | LARGE

QSK38 发电用发动机冷却液压力传感器电路

SMALL | MEDIUM | LARGE

QSK38 船用发动机冷却液压力传感器电路

SMALL | MEDIUM | LARGE

QSK50 工业用和船用发动机冷却液压力传感器电路

SMALL | MEDIUM | LARGE

 QSK60  工业用发动机冷却液压力传感器电路

SMALL | MEDIUM | LARGE

QSK50 和  QSK60  发电用发动机冷却液压力传感器电路

SMALL | MEDIUM | LARGE

 QSK60  船用发动机冷却液压力传感器电路

SMALL | MEDIUM | LARGE

电路描述

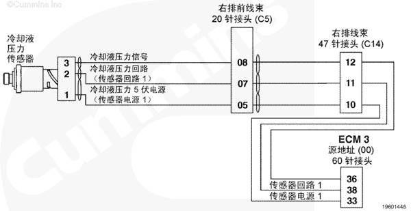
ECM 通过冷却液压力传感器监测冷却液压力。ECM 监测冷却液压力信号触针上的电压并将它转换成压力值。

部件位置

冷却液压力传感器位于至发动机缸体的水泵接头上。有关部件的详细位置视图,参考步骤 100-002。

大修提示

本手册包括的发动机型号有多个 ECM。每一个 ECM 都有独特的源地址,显示 INSITE™ 服务软件何时连接。当对故障代码进行故障诊断时,通过 INSITE™ 服务软件中显示的源地址来确定受到影响的 ECM 和电路。

冷却液压力传感器与其它传感器共用发动机线束中的电源和回路导线。发动机线束中的开路和短路可以造成多个故障代码变成现行故障代码。在对故障代码 231 进行诊断前,检查是否有多个故障。

可能产生此故障代码的原因有:

线束、接头或传感器内的回路电路开路 信号电路对传感器电源或蓄电池电压短路。

参考故障代码 t05-231 故障诊断树

上次改进日期:  06-七月-2010

故障代码 232

冷却液压力传感器电路 - 电压低于正常值或对低压电源短路

概述

代码

故障原因

产生后果

故障代码: 232
PID: 
SPN: 109
FMI: 4/4
指示灯: 淡黄色
SRT: 

冷却液压力传感器电路 - 电压低于正常值或对低压电源短路在冷却液压力传感器电路上检测到信号电压低。

对性能没有影响。无冷却液压力的发动机保护。

QSK38 工业用发动机冷却液压力传感器电路

SMALL | MEDIUM | LARGE

QSK38 发电用发动机冷却液压力传感器电路

SMALL | MEDIUM | LARGE

QSK38 船用发动机冷却液压力传感器电路

SMALL | MEDIUM | LARGE

QSK50 工业用和船用发动机冷却液压力传感器电路

SMALL | MEDIUM | LARGE

 QSK60  工业用发动机冷却液压力传感器电路

SMALL | MEDIUM | LARGE

QSK50 和  QSK60  发电用发动机冷却液压力传感器电路

SMALL | MEDIUM | LARGE

 QSK60  船用发动机冷却液压力传感器电路

SMALL | MEDIUM | LARGE

电路描述

ECM 通过冷却液压力传感器监测冷却液压力。ECM 监测冷却液压力信号触针上的电压并将它转换成压力值。

部件位置

冷却液压力传感器位于至发动机缸体的水泵接头上。有关部件的详细位置视图,参考步骤 100-002。

大修提示

本手册包括的发动机型号有多个 ECM。每一个 ECM 都有独特的源地址,显示 INSITE™ 服务软件何时连接。当对故障代码进行故障诊断时,通过 INSITE™ 服务软件中显示的源地址来确定受到影响的 ECM 和电路。

冷却液压力传感器与其它传感器共用发动机线束中的电源和回路导线。发动机线束中的开路和短路可以造成多个故障代码变成现行故障代码。在对故障代码 232 进行诊断前,检查是否有多个故障。

可能产生此故障代码的原因有:

发动机线束或传感器信号电路开路或对地短路 电源导线开路或对地短路。

参考故障代码 t05-232 故障诊断树

上次改进日期:  06-七月-2010

故障代码 235

冷却液液位 - 数据有效但低于正常工作范围 - 最高严重级别

概述

代码

故障原因

产生后果

故障代码: 235
PID: 
SPN: 111
FMI: 1
指示灯: 红色
SRT: 

冷却液液位 - 数据有效但低于正常工作范围 - 最高严重级别.检测到发动机冷却液液位低。

报警后一段时间,发动机功率将根据标定逐渐下降,甚至可能停机。

船舶:无影响。无传感器或电路故障的发动机保护。

冷却液液位传感器 1 电路(QSK38 工业用发动机)

SMALL | MEDIUM | LARGE

冷却液液位传感器 1 电路(QSK38 发电用发动机)

SMALL | MEDIUM | LARGE

QSK38 船用发动机冷却液液位传感器 1 电路

SMALL | MEDIUM | LARGE

QSK50 工业用发动机冷却液液位传感器 1 电路

SMALL | MEDIUM | LARGE

带 C Command 的 QSK50 船用推进和带 C Command 的 QSK50 船用辅助发动机的冷却液液位传感器 1 电路

SMALL | MEDIUM | LARGE

带 C Command Elite 和 C Command Elite Plus 的 QSK50 船用推进以及带 C Command Elite 和 C Command Elite Plus 的 QSK50 船用辅助发动机的冷却液液位传感器 1 电路

SMALL | MEDIUM | LARGE

 QSK60  工业用发动机冷却液液位传感器 1 电路

SMALL | MEDIUM | LARGE

冷却液液位传感器 1 电路(QSK50 和  QSK60  发电用发动机)

SMALL | MEDIUM | LARGE

冷却液液位传感器 1 电路( QSK60  船用发动机)

SMALL | MEDIUM | LARGE

电路描述

发动机冷却液传感器 1 监测冷却系统内的发动机冷却液液位,并通过 OEM 线束和发动机线束将信息传送给 ECM。

部件位置

冷却液液位传感器 1 一般位于散热器顶部水箱内或补充水箱内。有关部件的详细位置视图,请参考 OEM 维修手册。

大修提示

本手册包括的发动机型号有多个 ECM。每一个 ECM 都有独特的源地址,显示 INSITE™ 服务软件何时连接。当对故障代码进行故障诊断时,通过 INSITE™ 服务软件中显示的源地址来确定受到影响的 ECM 和电路。

当散热器顶部水箱或补充水箱的冷却液液位下降到冷却液液位传感器 1 液位以下时,故障代码就会变为现行状态。向顶部水箱加注冷却液。

参考故障诊断代码 t05-235。

上次改进日期:  01-四月-2011

故障代码 261

发动机燃油温度 - 数据有效但高于正常工作范围(中等严重级别)

概述

代码

故障原因

产生后果

故障代码: 261
PID: 
SPN: 174
FMI: 16
指示灯: 淡黄色
SRT: 

发动机燃油温度 - 数据有效但高于正常工作范围 - 中等严重级别。发动机燃油温度 1 信号指示发动机燃油温度高于发动机保护报警极限。

报警后一段时间,与标定相关的功率逐渐下降、转速降低,发动机停机。

QSK38 工业和发电用发动机系列的发动机燃油温度 1 传感器电路

SMALL | MEDIUM | LARGE

QSK38 船用发动机的发动机燃油温度 1 传感器电路

SMALL | MEDIUM | LARGE

QSK50 工业用发动机的发动机燃油温度 1 传感器电路

SMALL | MEDIUM | LARGE

QSK50 船用发动机的发动机燃油温度 1 传感器电路

SMALL | MEDIUM | LARGE

 QSK60  工业用发动机的发动机燃油温度 1 传感器电路

SMALL | MEDIUM | LARGE

QSK50 和  QSK60  发电用发动机的发动机燃油温度 1 传感器电路

SMALL | MEDIUM | LARGE

 QSK60  船用发动机的发动机燃油温度 1 传感器电路

SMALL | MEDIUM | LARGE

电路描述

ECM 使用发动机燃油温度 1 传感器监测发动机供油温度。ECM 监测发动机燃油温度 1 信号触针上的电压并将它转换成温度值。ECM 将发动机燃油温度 1 传感器值用于发动机保护系统。

部件位置

发动机燃油温度 1 传感器位于第二级滤清器座上。有关部件的详细位置视图,参考步骤 100-002。

大修提示

本手册包括的发动机型号有多个 ECM。每一个 ECM 都有独特的源地址,显示 INSITE™ 服务软件何时连接。当对故障代码进行故障诊断时,通过 INSITE™ 服务软件中显示的源地址来确定受到影响的 ECM 和电路。

所有的温度传感器

发动机燃油温度 1 传感器的电阻值随温度变化。如果发动机燃油温度 1 传感器工作正常,观察的读数应与下表中的数值进行对比。

温度(°C)

温度 [°F]

电阻(欧姆)

0

32

30k 至 36k

25

77

9k 至 11k

50

122

3k 至 4k

75

167

1350 至 1500

100

212

600 至 675

参考故障代码 t05-261 故障诊断树

上次改进日期:  06-七月-2010

故障代码 261

发动机燃油温度 - 数据有效但高于正常工作范围(中等严重级别)

概述

代码

故障原因

产生后果

故障代码: 261
PID: 
SPN: 174
FMI: 16
指示灯: 淡黄色
SRT: 

发动机燃油温度 - 数据有效但高于正常工作范围 - 中等严重级别。发动机燃油温度 1 信号指示发动机燃油温度高于发动机保护报警极限。

报警后一段时间,与标定相关的功率逐渐下降、转速降低,发动机停机。

QSK38 工业和发电用发动机系列的发动机燃油温度 1 传感器电路

SMALL | MEDIUM | LARGE

QSK38 船用发动机的发动机燃油温度 1 传感器电路

SMALL | MEDIUM | LARGE

QSK50 工业用发动机的发动机燃油温度 1 传感器电路

SMALL | MEDIUM | LARGE

QSK50 船用发动机的发动机燃油温度 1 传感器电路

SMALL | MEDIUM | LARGE

 QSK60  工业用发动机的发动机燃油温度 1 传感器电路

SMALL | MEDIUM | LARGE

QSK50 和  QSK60  发电用发动机的发动机燃油温度 1 传感器电路

SMALL | MEDIUM | LARGE

 QSK60  船用发动机的发动机燃油温度 1 传感器电路

SMALL | MEDIUM | LARGE

电路描述

ECM 使用发动机燃油温度 1 传感器监测发动机供油温度。ECM 监测发动机燃油温度 1 信号触针上的电压并将它转换成温度值。ECM 将发动机燃油温度 1 传感器值用于发动机保护系统。

部件位置

发动机燃油温度 1 传感器位于第二级滤清器座上。有关部件的详细位置视图,参考步骤 100-002。

大修提示

本手册包括的发动机型号有多个 ECM。每一个 ECM 都有独特的源地址,显示 INSITE™ 服务软件何时连接。当对故障代码进行故障诊断时,通过 INSITE™ 服务软件中显示的源地址来确定受到影响的 ECM 和电路。

所有的温度传感器

发动机燃油温度 1 传感器的电阻值随温度变化。如果发动机燃油温度 1 传感器工作正常,观察的读数应与下表中的数值进行对比。

温度(°C)

温度 [°F]

电阻(欧姆)

0

32

30k 至 36k

25

77

9k 至 11k

50

122

3k 至 4k

75

167

1350 至 1500

100

212

600 至 675

参考故障代码 t05-261 故障诊断树

上次改进日期:  06-七月-2010

故障代码 2964

进气歧管 1 温度 - 数据有效但高于正常工作范围 - 最低严重级别

概述

代码

故障原因

产生后果

故障代码: 2964
PID: 
SPN: 105
FMI: 0/15
指示灯: 无
SRT: 

进气歧管温度 1 - 数据有效但高于正常工作范围 - 最低严重级别。

在报警之后,功率逐渐下降的速度急剧增加。

QSK38 工业用发动机进气歧管 1 温度传感器电路

SMALL | MEDIUM | LARGE

QSK38 发电用发动机进气歧管 1 温度传感器电路

SMALL | MEDIUM | LARGE

QSK38 船用发动机进气歧管 1 温度传感器电路

SMALL | MEDIUM | LARGE

QSK50 工业用发动机进气歧管 1 温度传感器电路

SMALL | MEDIUM | LARGE

QSK50 船用发动机进气歧管 1 温度传感器电路

SMALL | MEDIUM | LARGE

 QSK60  工业用发动机进气歧管 1 温度传感器电路

SMALL | MEDIUM | LARGE

QSK50 和  QSK60  发电用发动机进气歧管 1 温度传感器电路

SMALL | MEDIUM | LARGE

 QSK60  船用发动机进气歧管 1 温度传感器电路

SMALL | MEDIUM | LARGE

电路描述

进气歧管 1 温度传感器监测进气歧管空气温度,并通过发动机线束将信息传输至 ECM。如果进气歧管 1 温度变得太高,可能会导致功率降低。

部件位置

进气歧管 1 温度传感器位于左前进气歧管中。有关部件的详细位置视图, 参考步骤 100-002。

大修提示

本手册包括的发动机型号有多个 ECM。每一个 ECM 都有独特的源地址,显示 INSITE™ 服务软件何时连接。当对故障代码进行故障诊断时,通过 INSITE™ 服务软件中显示的源地址来确定受到影响的 ECM 和电路。

进气歧管 1 温度传感器在增压空气通过进气歧管时测量其温度。可能产生此故障代码的原因有:

堵塞的空-空中冷器散热片。 通过空-空中冷器的气流阻塞 空-空中冷器尺寸过小 涡轮增压器压缩机出口温度偏高。
免费热线
400-082-9096 
整机销售
0731-84424871  18374999699
售后维修
0731-84424872  15580888444
配件销售
0731-84424873  18274802060
手机端
微信公众号