三菱(MITSUBISHI)S16R-PTAA2柴油发动机零配件目录手册

零部件目录的查看方法
(查看时,请与前一页的零部件目录样品对照)

上述(1)、(2)(11)项目的详细说明,如下:
(1) 记载顺序以及构成
将构成产品的每个装置上分别附上小组号码,按照目录(B1~页)里表示的顺序编辑的。另外,各组是由左页的图解(插图)和右页的一览表原文构成的。
(2) 参考号
图解中表示了基准号码。基准号码表示3~4位时,前面的1~2位相对于此组装零部件的基准号码,后面的2位,原则上,是每个构成零部件的补充号码。(3) 零件编号记载着可以供应的原厂纯正零部件的号码。
注释:此栏里,标有*符号的零部件作为备用零部件,不予以供应。
(4) 互换性编号
用下述记号,表示旧零部件的替代性。

(5) 更改编号顺序
零部件的变更过程是按照1,2.....顺序附上号码的。
空 栏:初期设定
1 :第1 次变更
2 :第2次变更
3 :第3次变更
(6) 更改编号
用记号表示零部件变更等内容。
A:添加的零部件(开始使用的零部件)
C:零部件号码的变更
D:删除的零部件(适用的机号栏里表示的机号为止,可以使用的零部件)
E:由于其它理由,添加的零部件
Q:个数变更的零部件
(7) 零件名称和描述
表示零部件名称。另外,有时使用省略语,届时请参考(A13 页~)的省略语・记号一览表。
注释:从发动机飞轮侧观察时,零部件的左侧为(L.H),右侧为(R.H)。
(8) 零件名称和描述
(a) 分类供应的记事(表示在记事栏的最初部分)
B/W:表示在带垫圈螺栓(组合螺栓)
KIT:表示在KIT 构成零部件
STD:表示在标准零部件
OPT:表示在选装零部件
AR:根据需要,表示在使用或选择使用的零部件以及调整所需个数的零部件。
SFN:表示在半加工零部件
(b) 补充零部件的厚度、长度等尺寸、生产厂的零部件号码、公司名称等时,根据需要,表示在(a)项的分类供应记事的后面。
注释:原则上,尺寸用mm 表示,省略mm 文字。
(例) 厚度 T=1.00 长度 L=1000
宽度 W=1500 高度 H=500
(c) 规格记号
用3 位记号,表示成品使用分类、或装置等选择的规格。关于记号的意思,请参考「规格记号一览表」。
注释:无规格记号的零部件,原则上,适用于所有的规格上。
(例)A10:汽油用燃料过滤器
(d) 大检修密封垫配套元件的构成零部件上,表示有「N O T S H O W N」的零部件, 无图解。
(9) 型号和数量
(a) 形式:将适用于该零部件目录的机种名称、规格、送货地等,每变化一次就表示在标题栏里。
(b) 个数:表示每一台的单个零部件、总成零部件以及其构成零部件数量。
注释:个数栏里表示着"AR"时,根据需要,必须调整个数。
(10) 适用序号
该零部件,在FROM 栏里表示从几号开始能够适用、在UPTO 栏里表示到几号为止能够适用。
另外,适用机号上附有"@"标记的计划机号号码,有时与实际的适用机号,顺序不同。FROM 栏为空栏时,表示从目录封面的记载机号开始适用。
(11) 新零件编号
对上一次发行后有变更的零部件、或新品种的零部件,表示为"V"。
三菱(MITSUBISHI)S16R-PTAA2柴油发动机机体
010 三菱(MITSUBISHI)S16R-PTAA2柴油发动机气缸盖
040 三菱(MITSUBISHI)S16R-PTAA2柴油发动机阀门装置
050 三菱(MITSUBISHI)S16R-PTAA2柴油发动机凸轮轴挺杆
070-01 三菱(MITSUBISHI)S16R-PTAA2柴油发动机凸轮轴组件
070-02 三菱(MITSUBISHI)S16R-PTAA2柴油发动机气缸套
071-01 三菱(MITSUBISHI)S16R-PTAA2柴油发动机凸轮轴零件 (侧盖)
071-02 三菱(MITSUBISHI)S16R-PTAA2柴油发动机凸轮轴零件 (排水等)
090 三菱(MITSUBISHI)S16R-PTAA2柴油发动机主轴承
110 三菱(MITSUBISHI)S16R-PTAA2柴油发动机齿轮室壳体
130 三菱(MITSUBISHI)S16R-PTAA2柴油发动机油盘
140 三菱(MITSUBISHI)S16R-PTAA2柴油发动机发动机架
170 三菱(MITSUBISHI)S16R-PTAA2柴油发动机活塞
190 三菱(MITSUBISHI)S16R-PTAA2柴油发动机连杆
200 三菱(MITSUBISHI)S16R-PTAA2柴油发动机凸轮轴
210 三菱(MITSUBISHI)S16R-PTAA2柴油发动机飞轮
220 三菱(MITSUBISHI)S16R-PTAA2柴油发动机避震器
230 三菱(MITSUBISHI)S16R-PTAA2柴油发动机定时齿轮
250 三菱(MITSUBISHI)S16R-PTAA2柴油发动机前副机驱动
251 三菱(MITSUBISHI)S16R-PTAA2柴油发动机转速计驱动
253 三菱(MITSUBISHI)S16R-PTAA2柴油发动机后副机驱动
255 三菱(MITSUBISHI)S16R-PTAA2柴油发动机小时计转速表
三菱(MITSUBISHI)S16R-PTAA2柴油发动机进气和排放系统
301-01 三菱(MITSUBISHI)S16R-PTAA2柴油发动机进气系统 (部分-1)
301-02 三菱(MITSUBISHI)S16R-PTAA2柴油发动机进气系统 (部分-2)
303 三菱(MITSUBISHI)S16R-PTAA2柴油发动机进气管和空气过滤器
305 三菱(MITSUBISHI)S16R-PTAA2柴油发动机空气加热器
320 三菱(MITSUBISHI)S16R-PTAA2柴油发动机排气歧管(A)
321 三菱(MITSUBISHI)S16R-PTAA2柴油发动机排气歧管(B)
323 三菱(MITSUBISHI)S16R-PTAA2柴油发动机排气口罩
330-01 三菱(MITSUBISHI)S16R-PTAA2柴油发动机涡轮增压器机组
330-02 三菱(MITSUBISHI)S16R-PTAA2柴油发动机增压器总成(右) 上端
330-03 三菱(MITSUBISHI)S16R-PTAA2柴油发动机增压器总成(左) 上端
330-04 三菱(MITSUBISHI)S16R-PTAA2柴油发动机增压器总成(右) 下端
330-05 三菱(MITSUBISHI)S16R-PTAA2柴油发动机增压器总成(左) 下端
三菱(MITSUBISHI)S16R-PTAA2柴油发动机机油系统
350 三菱(MITSUBISHI)S16R-PTAA2柴油发动机油泵
360 三菱(MITSUBISHI)S16R-PTAA2柴油发动机挡油器管路
361 三菱(MITSUBISHI)S16R-PTAA2柴油发动机滤油器管路
362 三菱(MITSUBISHI)S16R-PTAA2柴油发动机油系统零件
390-01 三菱(MITSUBISHI)S16R-PTAA2柴油发动机油冷器组件
390-02 三菱(MITSUBISHI)S16R-PTAA2柴油发动机油冷器
400-01 三菱(MITSUBISHI)S16R-PTAA2柴油发动机润滑油滤清器组件
400-02 三菱(MITSUBISHI)S16R-PTAA2柴油发动机润滑油滤清器
420 三菱(MITSUBISHI)S16R-PTAA2柴油发动机注油口
425 三菱(MITSUBISHI)S16R-PTAA2柴油发动机油位计
430-01 三菱(MITSUBISHI)S16R-PTAA2柴油发动机通气器
430-02 三菱(MITSUBISHI)S16R-PTAA2柴油发动机通气器 (带侧盖)
三菱(MITSUBISHI)S16R-PTAA2柴油发动机冷却系统
450 三菱(MITSUBISHI)S16R-PTAA2柴油发动机水泵
451 三菱(MITSUBISHI)S16R-PTAA2柴油发动机防锈零件
461-01 三菱(MITSUBISHI)S16R-PTAA2柴油发动机冷却系统 (自动调温器)
461-02 三菱(MITSUBISHI)S16R-PTAA2柴油发动机冷却系统 (歧管)
463 三菱(MITSUBISHI)S16R-PTAA2柴油发动机热水器管路
480 三菱(MITSUBISHI)S16R-PTAA2柴油发动机风扇
550 三菱(MITSUBISHI)S16R-PTAA2柴油发动机空气冷却器
三菱(MITSUBISHI)S16R-PTAA2柴油发动机燃油系统
610-01 三菱(MITSUBISHI)S16R-PTAA2柴油发动机喷射泵支架
610-02 三菱(MITSUBISHI)S16R-PTAA2柴油发动机喷射泵右手位
610-03 三菱(MITSUBISHI)S16R-PTAA2柴油发动机喷射泵左手位
610-04 三菱(MITSUBISHI)S16R-PTAA2柴油发动机进给泵
611 三菱(MITSUBISHI)S16R-PTAA2柴油发动机燃油架控制
612-01 三菱(MITSUBISHI)S16R-PTAA2柴油发动机喷嘴组件
612-02 三菱(MITSUBISHI)S16R-PTAA2柴油发动机喷射管喷口
613 三菱(MITSUBISHI)S16R-PTAA2柴油发动机燃油泄流管
620-01 三菱(MITSUBISHI)S16R-PTAA2柴油发动机燃油滤清器组件
620-02 三菱(MITSUBISHI)S16R-PTAA2柴油发动机燃油滤清器
621 三菱(MITSUBISHI)S16R-PTAA2柴油发动机燃油滤清器管路
630 三菱(MITSUBISHI)S16R-PTAA2柴油发动机自动调节器控制装置
三菱(MITSUBISHI)S16R-PTAA2柴油发动机启动系统
660 三菱(MITSUBISHI)S16R-PTAA2柴油发动机启动器
680 三菱(MITSUBISHI)S16R-PTAA2柴油发动机充电机
710 三菱(MITSUBISHI)S16R-PTAA2柴油发动机旋转齿轮
三菱(MITSUBISHI)S16R-PTAA2柴油发动机控制系统
875 三菱(MITSUBISHI)S16R-PTAA2柴油发动机停止手柄
三菱(MITSUBISHI)S16R-PTAA2柴油发动机仪器仪表
901-01 三菱(MITSUBISHI)S16R-PTAA2柴油发动机仪表和传感器
901-02 三菱(MITSUBISHI)S16R-PTAA2柴油发动机仪表和传感器
902 三菱(MITSUBISHI)S16R-PTAA2柴油发动机报警和开关
940-01 三菱(MITSUBISHI)S16R-PTAA2柴油发动机大修垫片包 (部分-1)
940-02 三菱(MITSUBISHI)S16R-PTAA2柴油发动机大修垫片包 (部分-2)
三菱(MITSUBISHI)S16R-PTAA2柴油发动机气缸盖

0061 * 缸盖总成 16
0061001 04826-22500 密封盖 16
0061002 04826-22800 密封盖112
0061003 04827-71000 内六角锥螺塞 16
0061004 * 导管 64
0061005 * 阀座,半成品 64
0061006 * 缸盖总成 16
0071 33501-13400 导管 32
0081 37501-11401 喷油器压板双头螺栓 16
0091 37501-01501 定位销 16
0101 37501-12200 缸盖垫片 16
0131 37501-12501 螺栓 96
0141 33707-11701 垫圈 96
0500 37501-80050 缸盖总成 16
1401 37101-10600 导管 64
1500 37501-13100 阀座,成品标准 64
1510 37501-14200 阀座,成品过大 0.03 AR
1520 37501-14300 阀座,成品过大 0.06 AR
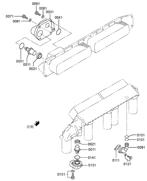
三菱(MITSUBISHI)S16R-PTAA2柴油发动机阀门装置

0021 37504-03800 进气阀 32
0031 37504-40200 排气阀 32
0041 32504-00400 锁夹128
0051 37504-00300 气门旋转机构 32
0061 37504-01300 气门旋转机构 32
0071 37504-10400 气门弹簧 32
0091 37504-10600 气门弹簧 32
0101 37504-10801 气门旋转机构 32
0111 37504-20500 气门弹簧 32
0121 33504-10300 气门杆密封圈 32
0131 37504-00900 气门杆密封圈 32
0141 * 排气桥总成 16
0141001 37504-03400 排气阀桥 16
0141002 37704-03300 调节螺钉 32
0141003 F2305-10000 螺母 32
0151 * 进气桥总成 16
0151001 37504-03500 进气阀桥 16
0151002 37704-03300 调节螺钉 32
0151003 F2305-10000 螺母 32
0161 30004-24302 盖子 32
0181 * 摇臂和轴总成 16
0181001 37504-04300 摇臂隔套 16
0181002 37504-22021 摇臂组件 32
0181003 37104-02800 调节螺钉 32
0181004 * 摇臂 32
0181005 37504-32500 摇臂衬套 32
0181006 F2305-12000 螺母 32
0181007 37504-54012 摇臂轴组件 16
0181008 04826-21000 密封盖 16
0181009 * 摇臂轴 16
0191 37504-51102 摇臂座 16
0201 37504-31200 摇臂座垫片 16
0211 F2846-06000 定位销 16
0221 MC802397 螺栓 80
0231 37504-02300 O型圈 16
0241 05507-10200 O型圈 16
0251 37501-01501 定位销 16
0261 MH000854 法兰面螺栓 16
0271 37504-14600 螺栓 16
0281 37504-26101 摇臂盖罩 16
0291 37504-66200 摇臂盖罩O型圈 16
0301 F1825-10065 组合螺栓装配螺栓 47
三菱(MITSUBISHI)S16R-PTAA2柴油发动机凸轮轴挺杆

0091 37805-00702 凸轮轴右侧 1
0101 37805-00802 凸轮轴左侧 1
0111 F2846-12000 定位销 4
0121 37525-09600 螺栓 8
0131 37525-07901 垫圈 8
0141 37505-10800 凸轮轴推力片 2
0151 F1805-12030 组合螺栓装配螺栓 4
0161 37505-31100 挺柱 32
0181 37505-03300 推杆 32
三菱(MITSUBISHI)S16R-PTAA2柴油发动机凸轮轴组件

0011 * 曲轴箱组件 1
0011001 * 曲轴箱,气缸 1
0011002 32507-01400 垫圈 36
0011003 37707-01701 螺栓 18
0011004 * 主轴承端盖 8
0011005 37707-11801 螺栓(轴承端盖) 36
0011006 * 主轴承端盖 1
0021 05507-10220 O型圈 18
0051 37707-01900 定位销 6
0061 F2846-08000 定位销 2
0071 37807-02600 定位销 32
0181 37707-03100 衬套(凸轮轴) 2
0191 37707-03200 衬套(凸轮轴) 16
0201 37507-03901 固定螺栓 18
0211 05946-01201 密封垫圈 18
0221 32307-02500 定位销 2
0231 32307-02500 定位销 2
0241 37507-00702 喷孔板 2
0251 32607-10700 防尘塞 1
0261 05507-10340 O型圈 3
0271 F2846-20000 定位销 8
0281 F2846-12000 定位销 4
0291 04827-71300 内六角锥螺塞 2
0301 04827-71300 内六角锥螺塞 1
0500 37807-90011 机体总成 1
三菱(MITSUBISHI)S16R-PTAA2柴油发动机气缸套

0081 37736-19300 接头 1
0091 F5006-10000 内六角锥螺塞 3
0101 38C07-02700 缸套 16
0151 37507-32400 O型圈 16
0161 37107-04201 缸套O型圈 16
0171 37107-04300 缸套O型圈 32
1400 37507-12500 垫圈厚度0.10 AR
1410 37507-12510 垫圈厚度0.05 AR
1420 37507-12520 垫圈厚度0.15 AR
三菱(MITSUBISHI)S16R-PTAA2柴油发动机凸轮轴零件(侧盖)

0011 37N07-00900 吊板 4
0031 F1035-20075 螺栓 4
0041 F2515-20000 弹簧垫圈 4
0051 F1035-16055 螺栓 4
0061 F2515-16000 弹簧垫圈 4
0071 37507-27100 侧盖 11
0081 37507-27200 侧盖 3
0091 37807-17200 侧盖 1
0101 37807-07301 侧盖 1
0111 37507-16401 侧盖O型圈 15
0121 37707-17200 垫片 1
0131 F1825-12030 组合螺栓装配螺栓 54
0141 F1805-12050 组合螺栓装配螺栓 2
0151 F2515-12000 弹簧垫圈 6
0161 F1035-12075 螺栓 4
0171 F1035-12065 螺栓 2
0181 47510-51700 接头 1
0191 05507-20550 O型圈 1
0201 64393-46700 接头 1
0211 F5006-10000 内六角锥螺塞 1
0221 F1805-10025 组合螺栓装配螺栓 2
0231 37507-37400 凸轮室盖 13
0241 37507-37800 凸轮室盖 3
0251 37507-16501 凸轮室O型圈 16
0261 F1825-12025 组合螺栓装配螺栓 54
0291 37807-06101 盖板 4
0301 37807-16200 垫片 4
0311 F1805-12025 组合螺栓装配螺栓 24
三菱(MITSUBISHI)S16R-PTAA2柴油发动机主轴承

0011 * 主轴瓦上瓦(A4Z) 标准 9
0021 * 主轴瓦下瓦(A4Z) 标准 9
0031 37709-18100 推力片标准 4
0500 37709-12010 主轴承组件标准 9
0510 37709-12020 主轴承组件尺寸不足 0.25 9
0520 37709-12030 主轴承组件尺寸不足 0.50 9
0530 37709-12040 主轴承组件尺寸不足 0.75 9
0540 37709-12050 主轴承组件尺寸不足 1.00 9
0710 37709-18200 推力片过大 0.25 4
0720 37709-18300 推力片过大 0.50 4
0730 37709-18400 推力片过大 0.75 4
三菱(MITSUBISHI)S16R-PTAA2柴油发动机齿轮室壳体

0011 * 齿轮室壳体 1
0021 37411-02300 防尘塞 1
0031 05660-05030 风扇衬套 1
0041 37766-03200 盖板 1
0051 F1805-12020 组合螺栓装配螺栓 3
0061 F2846-18000 定位销 4
0071 37711-01100 垫片后侧 1
0081 37711-45300 垫板后侧 1
0091 37711-01200 垫片后侧 1
0101 05978-16155 螺栓 10
0111 05978-16115 螺栓 6
0121 F1035-16030 螺栓 2
0131 31201-71800 垫圈 18
0141 37711-05900 法兰面螺栓 34
0151 F1035-12025 螺栓 8
0161 37525-07901 垫圈 8
0181 37411-04200 甩油盘 1
0191 37711-04300 油封 1
0201 30912-01400 防尘塞 1
0211 F5000-20000 放油螺塞 2
0221 05946-02001 密封垫圈 2
3000 37711-16030 定时齿轮箱 1
三菱(MITSUBISHI)S16R-PTAA2柴油发动机油盘

0011 37813-50101 油底壳 1
0031 05507-20800 O型圈 1
0041 37813-10200 油底壳垫片 1
0051 F1805-12035 组合螺栓装配螺栓 60
0061 F1805-12050 组合螺栓装配螺栓 6
0071 56C95-14900 止推环 6
0081 33546-06900 盖板 1
0091 45742-56601 法兰 1
0101 05507-20600 O型圈 2
0111 F1805-12025 组合螺栓装配螺栓 2
0121 F1805-12030 组合螺栓装配螺栓 2
0131 F5000-36000 放油螺塞 2
0141 05946-03601 密封垫圈 2
0151 F5000-20000 放油螺塞 1
0161 05946-02001 密封垫圈 1
0171 F5006-26000 内六角锥螺塞 1
0181 F5000-16000 放油螺塞 1
0191 05946-01601 密封垫圈 1
三菱(MITSUBISHI)S16R-PTAA2柴油发动机活塞

0051 37517-17100 活塞标准 16
0061 * 活塞环(压缩) 号码1 16
0071 * 活塞环(压缩) 号码2 16
0081 * 活塞环(润滑油) 16
0091 37517-18100 活塞销 16
0101 F3202-07000 挡圈 32
0700 37517-10010 活塞环组件标准 16
三菱(MITSUBISHI)S16R-PTAA2柴油发动机连杆

0011 * 连杆组件标准 16
0011001 * 衬套(连杆) 16
0011002 37519-21301 连杆螺栓 16
0011003 * 连杆 16
0011004 * 端盖(连杆) 16
0011005 37519-11401 连杆螺栓 16
0031 37519-13100 轴承(连杆) 标准 32
0210 37719-32021 连杆组件 等级 M:15.42KG 16
0610 37519-13200 轴承(连杆) 尺寸不足 0.25 32
0620 37519-13300 轴承(连杆) 尺寸不足 0.50 32
0630 37519-13400 轴承(连杆) 尺寸不足 0.75 32
0640 37519-13500 轴承(连杆) 尺寸不足 1.00 32
0700 37519-10600 风扇衬套 16
三菱(MITSUBISHI)S16R-PTAA2柴油发动机凸轮轴

0021 * 曲轴组件 1
0021001 * 曲轴 1
0021002 37820-14100 平衡重块 15
0021003 37820-14200 平衡重块 1
0021004 37820-04301 螺栓 32
0021005 37820-04401 垫圈 32
0021006 37820-04501 定位销 1
0021007 37820-04600 定位销 2
0021008 37820-04701 定位销 16
0021009 37823-05100 曲轴齿轮 后侧 Z=75 1
0021010 37825-02100 曲轴齿轮 前侧 Z=75 1
0051 37820-00500 定位销 2
0200 37820-03011 曲轴总成 1
三菱(MITSUBISHI)S16R-PTAA2柴油发动机飞轮

0031 37721-00061 飞轮组件 1
0031001 * 飞轮 1
0031002 37721-20201 齿圈挡位数193 1
0031003 F1805-10045 组合螺栓装配螺栓 12
0041 F1035-22090 螺栓 12
0051 33707-11701 垫圈 12
三菱(MITSUBISHI)S16R-PTAA2柴油发动机避震器

0004 32522-04111 温度标签组 选装(75℃-95℃) 1
0005 32522-04211 温度标签组 选装(100℃-120℃) 1
0006 32522-04311 温度标签组 选装(50℃-70℃) 1
0041 37822-11100 减震器前侧 1
0051 37722-01200 减震器后侧 1
0061 33707-11701 垫圈 8
0071 37722-10800 指针 1
0081 F1035-12060 螺栓 2
0091 F2515-12000 弹簧垫圈 2
0101 45713-62200 隔圈 2
0111 F2846-20000 定位销 2
0131 37722-10501 隔套(减震器) 2
三菱(MITSUBISHI)S16R-PTAA2柴油发动机定时齿轮

0031 37723-03031 惰齿轮总成挡位数32 & 80 2
0031001 * 风扇衬套 2
0031002 * 惰齿轮左侧 2
0041 37823-03600 惰轮轴 2
0051 37723-04601 止推环 2
0061 05507-20600 O型圈 6
0071 37823-03801 推力片 2
0081 F2846-08000 定位销 2
0091 37723-04400 惰齿轮螺母 2
0101 37723-14701 惰齿轮螺栓 2
0111 37723-04900 盖板 2
0121 F1805-12030 组合螺栓装配螺栓 4
0131 37723-11101 凸轮轴齿轮挡位数60 2
0141 37723-12100 喷油泵齿轮挡位数60 2
三菱(MITSUBISHI)S16R-PTAA2柴油发动机前副机驱动

0021 37725-01210 前齿轮室壳体总成 1
0021001 04826-25000 密封盖 1
0021002 * 齿轮箱 1
0051 04826-21400 密封盖 1
0061 37725-30200 前垫片 1
0071 37725-90300 前过渡板 1
0081 37725-40400 前垫片 1
0091 05978-12155 螺栓 10
0101 F1035-12040 螺栓 1
0111 F1035-12055 螺栓 1
0121 F1035-12130 螺栓 5
0131 05978-12160 螺栓 1
0141 F1035-12110 螺栓 3
0151 F2515-12000 弹簧垫圈 21
0161 F2305-12000 螺母 5
0171 F1805-12025 组合螺栓装配螺栓 27
0181 F2846-12000 定位销 2
0191 05978-16160 螺栓 4
0201 31201-71800 垫圈 4
0211 37746-00501 接头 2
0221 F3153-07500 O型圈 4
0231 F4540-06300 接头 1
0251 37425-08201 甩油盘 1
0261 37511-04300 油封 1
0271 37725-03011 惰齿轮总成挡位数56 1
0271001 37123-03400 风扇衬套 1
0271002 * 惰齿轮 1
0281 37725-03504 惰轮轴 1
0291 F1035-12035 螺栓 4
0301 37525-07901 垫圈 4
0311 32423-03800 垫板 1
0321 F1035-10025 螺栓 2
0331 34A48-02100 垫圈 2
0341 37725-22302 机油泵齿轮挡位数50 1
0361 37725-40500 垫板 1
0371 37561-01800 定位销 1
0381 37725-20600 垫片 1
0391 F1805-12030 组合螺栓装配螺栓 4
0401 05977-12030 双头螺栓 2
0411 05977-12065 双头螺栓 2
0421 05977-12050 双头螺栓 2
0431 F2515-12000 弹簧垫圈 6
0441 F2300-12000 螺母 5
0451 37725-00801 轴承盖 1
0461 37725-10900 轴承盖 1
0471 F3015-06523 油封 1
0481 05507-21250 O型圈 2
0491 F1805-12025 组合螺栓装配螺栓 8
0511 F8010-06310 球轴承 2
0531 07720-03302 皮带轮(曲轴) 1
三菱(MITSUBISHI)S16R-PTAA2柴油发动机前副机驱动

0011 05507-20950 O型圈 1
0021 37725-27200 盖板 2
0031 05507-20950 O型圈 1
0041 F1825-12035 组合螺栓装配螺栓 6
三菱(MITSUBISHI)S16R-PTAA2柴油发动机后副机驱动

0021 37525-63100 传动轴壳体 2
0031 37525-03600 O型圈 2
0041 F1035-12045 螺栓 8
0051 F1035-12050 螺栓 4
0061 37525-07901 垫圈 10
0071 F1035-12035 螺栓 4
0081 37525-07901 垫圈 4
0091 37725-45300 油泵传动轴 2
0101 37725-15700 平键 2
0111 F2870-10032 半圆键 2
0121 37525-00600 垫圈 2
0131 F8010-06309 球轴承 2
0141 37525-09900 螺母 2
0151 F3202-10000 挡圈 2
0161 F8006-06210 球轴承 2
0171 37525-13400 油封 2
0181 37536-01800 接头 2
0191 04827-71300 内六角锥螺塞 2
三菱(MITSUBISHI)S16R-PTAA2柴油发动机进气系统(部分-1)

0011 37530-00200 进气管垫片 16
0021 34A30-03501 接头 4
0031 35A30-00100 O型圈 16
0041 37831-10100 空气管 2
0051 37831-10200 空气管 2
0061 05507-11000 O型圈 4
0071 F1805-10045 组合螺栓装配螺栓 16
0081 F2500-10000 平垫圈 16
0091 37831-20300 空气管 1
0101 37831-15100 空气管支撑 2
0111 F1825-12030 组合螺栓装配螺栓 18
0121 37531-05101 橡胶管 2
0131 04830-01720 夹箍 8
0141 37831-10403 空气管 1
0151 37831-10503 空气管 1
0161 37831-05200 空气管支撑 4
0171 37831-05300 垫板 2
0181 F1805-12020 组合螺栓装配螺栓 32
0191 37831-01600 空气管夹箍 4
0201 F1825-10025 组合螺栓装配螺栓 8
0211 37831-04401 支架 2
0221 F1825-12030 组合螺栓装配螺栓 8
三菱(MITSUBISHI)S16R-PTAA2柴油发动机进气系统(部分-2)

0291 37531-05201 橡胶管 1
0301 04830-01460 夹箍 4
0311 37831-21500 空气箱后侧 1
0321 37831-11400 空气箱前侧 1
0323 F5006-13000 内六角锥螺塞 2
0331 05978-10180 螺栓 40
0341 58034-04400 平垫圈 40
0351 37831-05400 空气管支撑 1
0361 37831-05500 空气管支撑 1
0371 F1805-12025 组合螺栓装配螺栓 8
0373 F2500-12000 平垫圈 4
0381 37531-03800 隔热罩 3
0391 37232-00423 封印铁丝 3
0681 F1805-12035 组合螺栓装配螺栓 4
三菱(MITSUBISHI)S16R-PTAA2柴油发动机进气管和空气过滤器

三菱(MITSUBISHI)S16R-PTAA2柴油发动机进气管和空气过滤器
0161 47220-47703 空气滤清器 4
0171 47220-34401 指示器 4
0181 47220-47600 弯管 4
0191 47521-74100 空气管左侧 1
0201 47521-74200 空气管右侧 1
0211 47521-74300 空气管左侧 1
0221 47521-74400 空气管右侧 1
0231 47220-47300 空气管 4
0241 47521-73800 空气管支撑左侧 1
0251 47521-73900 空气管支撑右侧 1
0261 05317-52001 夹箍 8
0271 05317-52801 夹箍 8
0281 F1035-10020 螺栓 8
0291 F2500-10000 平垫圈 8
0301 F2515-10000 弹簧垫圈 8
三菱(MITSUBISHI)S16R-PTAA2柴油发动机空气加热器

0011 37707-09300 盖板 1
0021 37555-10600 空冷器垫片 1
0031 F5006-10000 内六角锥螺塞 2
0041 F1805-12025 组合螺栓装配螺栓 2
三菱(MITSUBISHI)S16R-PTAA2柴油发动机排气歧管(A)

0011 37732-21102 连接件(排气) 8
0021 37734-01101 连接件(排气) 8
0031 37532-09500 空冷器垫片 16
0041 37532-00800 法兰面螺栓 64
0151 37732-10900 排气管垫片 16
0161 32532-20800 螺栓 64
0381 F5006-13000 内六角锥螺塞 14
0391 37732-02600 内六角锥螺塞 20
0431 37734-10100 排气歧管 2
0441 37734-10200 排气歧管 2
0451 37734-10300 排气歧管 5
0461 37734-10400 排气歧管 5
0471 37734-10500 排气歧管 2
0481 37734-01200 排气歧管 2
0491 37734-10601 排气歧管 1
0501 37734-10701 排气歧管 1
0511 37734-10801 排气歧管 1
0521 37734-10901 排气歧管 1
0531 37734-12100 柔性接头 18
0541 37734-02201 V型管夹组件 36
0551 32532-20800 螺栓 12
三菱(MITSUBISHI)S16R-PTAA2柴油发动机排气歧管(B)

0011 47920-12400 柔性管 1
0021 37832-54500 排气管 1
0031 37832-14300 排气管垫片 2
0041 32532-20800 螺栓 32
0051 37N32-09100 V型管夹组件 4
0071 37832-24400 增压器排气总管接头 2
0081 37832-13700 波纹管接头 2
0091 F5006-10000 内六角锥螺塞 2
0101 37N32-04100 螺纹螺塞 2
0121 41232-03900 空冷器垫片 2
0131 37832-24700 管座 1
0141 07707-12035 螺栓 4
0151 F2515-12000 弹簧垫圈 12
0161 F1035-12035 螺栓装配螺栓 8
0171 37832-14800 盖板(排气) 1
三菱(MITSUBISHI)S16R-PTAA2柴油发动机涡轮增压器

0091 32532-09100 增压器垫片 4
0101 07707-12045 螺栓 16
0111 F2445-12000 自锁螺母 16
0161 05507-20300 O型圈 4
0171 05507-20300 O型圈 4
0181 37832-24100 增压器支架 2
0191 F1035-12090 螺栓 4
0201 F1035-12050 螺栓 8
0211 F2515-12000 弹簧垫圈 12
0221 37832-24201 增压器支架 2
0231 F1155-10070 螺栓 4
0241 F1155-10055 螺栓 4
0251 F2515-10000 弹簧垫圈 8
0261 04826-22200 密封盖 2
0271 F1035-16065 螺栓 8
0281 F2515-16000 弹簧垫圈 8
0291 F2500-16000 平垫圈 8
三菱(MITSUBISHI)S16R-PTAA2柴油发动机增压器总成(右)上端

0301 49181-05120 增压器总成 1
0301001 49181-08950 增压器组件 1
0301002 49181-22200 润滑油导流片 1
0301003 49181-21100 轴承 2
0301004 49181-21600 推力片 1
0301005 49181-42400 推力环 1
0301006 49181-42300 推力环 1
0301007 49181-42100 轴套 1
0301008 49181-22500 隔套 1
0301009 49181-22600 O型圈 1
0301010 49181-22300 挡圈 3
0301011 49162-23200 挡圈 1
0301012 49181-23100 活塞环 2
0301013 49181-42240 锁紧螺母 1 V
0301014 49182-19300 涡轮背板 1
0301015 49181-25300 轴承座组件 1
0301016 * 轴承座 1
0301017 49183-22800 弹簧销 1
0301018 49182-30231 涡轮转子组件 1 V
0301019 00665-02048 螺纹铆钉 2
0301020 49181-22700 O型圈 1
0301021 49181-23501 锁片 4 V
0301022 49181-23701 螺栓 8 V
0301023 * 铭牌 1
0301024 49181-45650 压缩机叶轮 1
0301025 49181-55650 压缩机壳体 1
0301026 49181-14003 V型管夹组件 1
0301027 * 涡轮壳体组件 1
0301028 49181-15300 涡轮壳体 1
0301029 49181-14310 隔热罩 1
三菱(MITSUBISHI)S16R-PTAA2柴油发动机增压器总成(左) 上端

0311 49181-05130 增压器总成 1
0311001 49181-08950 增压器组件 1
0311002 49181-22200 润滑油导流片 1
0311003 49181-21100 轴承 2
0311004 49181-21600 推力片 1
0311005 49181-42400 推力环 1
0311006 49181-42300 推力环 1
0311007 49181-42100 轴套 1
0311008 49181-22500 隔套 1
0311009 49181-22600 O型圈 1
0311010 49181-22300 挡圈 3
0311011 49162-23200 挡圈 1
0311012 49181-23100 活塞环 2
0311013 49181-42240 锁紧螺母 1 V
0311014 49182-19300 涡轮背板 1
0311015 49181-25300 轴承座组件 1
0311016 * 轴承座 1
0311017 49183-22800 弹簧销 1
0311018 49182-30231 涡轮转子组件 1 V
0311019 00665-02048 螺纹铆钉 2
0311020 49181-22700 O型圈 1
0311021 49181-23501 锁片 4 V
0311022 49181-23701 螺栓 8 V
0311023 * 铭牌 1
0311024 49181-45650 压缩机叶轮 1
0311025 49181-55650 压缩机壳体 1
0311026 49181-14003 V型管夹组件 1
0311027 * 涡轮壳体组件 1
0311028 49181-15300 涡轮壳体 1
0311029 49181-14310 隔热罩 1
三菱(MITSUBISHI)S16R-PTAA2柴油发动机增压器总成(右)下端

0321 49181-05140 增压器总成 1
0321001 49181-08950 增压器组件 1
0321002 49181-22200 润滑油导流片 1
0321003 49181-21100 轴承 2
0321004 49181-21600 推力片 1
0321005 49181-42400 推力环 1
0321006 49181-42300 推力环 1
0321007 49181-42100 轴套 1
0321008 49181-22500 隔套 1
0321009 49181-22600 O型圈 1
0321010 49181-22300 挡圈 3
0321011 49162-23200 挡圈 1
0321012 49181-23100 活塞环 2
0321013 49181-42240 锁紧螺母 1 V
0321014 49182-19300 涡轮背板 1
0321015 49181-25300 轴承座组件 1
0321016 * 轴承座 1
0321017 49183-22800 弹簧销 1
0321018 49182-30231 涡轮转子组件 1 V
0321019 00665-02048 螺纹铆钉 2
0321020 49181-22700 O型圈 1
0321021 49181-23501 锁片 4 V
0321022 49181-23701 螺栓 8 V
0321023 * 铭牌 1
0321024 49181-45650 压缩机叶轮 1
0321025 49181-55650 压缩机壳体 1
0321026 49181-14003 V型管夹组件 1
0321027 * 涡轮壳体组件 1
0321028 49181-15300 涡轮壳体 1
0321029 49181-14310 隔热罩 1
三菱(MITSUBISHI)S16R-PTAA2柴油发动机增压器总成(左) 下端

0331 49181-05150 增压器总成 1
0331001 49181-08950 增压器组件 1
0331002 49181-22200 润滑油导流片 1
0331003 49181-21100 轴承 2
0331004 49181-21600 推力片 1
0331005 49181-42400 推力环 1
0331006 49181-42300 推力环 1
0331007 49181-42100 轴套 1
0331008 49181-22500 隔套 1
0331009 49181-22600 O型圈 1
0331010 49181-22300 挡圈 3
0331011 49162-23200 挡圈 1
0331012 49181-23100 活塞环 2
0331013 49181-42240 锁紧螺母 1 V
0331014 49182-19300 涡轮背板 1
0331015 49181-25300 轴承座组件 1
0331016 * 轴承座 1
0331017 49183-22800 弹簧销 1
0331018 49182-30231 涡轮转子组件 1 V
0331019 00665-02048 螺纹铆钉 2
0331020 49181-22700 O型圈 1
0331021 49181-23501 锁片 4 V
0331022 49181-23701 螺栓 8 V
0331023 * 铭牌 1
0331024 49181-45650 压缩机叶轮 1
0331025 49181-55650 压缩机壳体 1
0331026 49181-14003 V型管夹组件 1
0331027 * 涡轮壳体组件 1
0331028 49181-15300 涡轮壳体 1
0331029 49181-14310 隔热罩 1
三菱(MITSUBISHI)S16R-PTAA2柴油发动机油泵

0011 37735-00031 润滑油泵总成 1
0011001 05946-03301 密封垫圈 3
0021 F1035-12090 螺栓 3
0031 F2515-12000 弹簧垫圈 3
0041 05507-21450 O型圈 1
0051 05507-20750 O型圈 2
0061 37735-03100 机油泵盖板 1
0071 F5006-26000 内六角锥螺塞 1
三菱(MITSUBISHI)S16R-PTAA2柴油发动机挡油器管路

0021 37736-10101 机油吸油管 1
0031 F1805-12030 组合螺栓装配螺栓 2
0041 05507-20800 O型圈 1
0051 37736-03400 接头 1
0061 F1805-10030 组合螺栓装配螺栓 2
0071 F1035-10080 螺栓 2
0081 F2515-10000 弹簧垫圈 2
0091 37736-02501 机油管 1
0101 32646-08600 撑条 1
0111 F1825-10020 组合螺栓装配螺栓 1
0121 F1805-10020 组合螺栓装配螺栓 1
0131 F1035-12080 螺栓 2
0141 F2515-12000 弹簧垫圈 2
0151 05507-20800 O型圈 1
0161 05507-20650 O型圈 2
0171 37836-03601 机油管右侧 1
0181 F1035-10065 螺栓 1
0191 F1805-10025 组合螺栓装配螺栓 1
0201 F2515-10000 弹簧垫圈 1
0211 37836-03704 机油管右侧 1
0221 F1805-10025 组合螺栓装配螺栓 6
0231 05507-20500 O型圈 5
0241 05507-20350 O型圈 16
0251 37836-03804 机油管左侧 1
0261 37836-03904 机油管左侧 1
0271 37836-03501 夹箍 4
0281 37836-03300 夹头支架 2
0291 F1825-12025 组合螺栓装配螺栓 4
三菱(MITSUBISHI)S16R-PTAA2柴油发动机滤油器管路

0011 37739-20501 机油节温器 2
0021 37546-00800 节温器密封垫 2
0031 37736-21203 接头右侧 1
0041 05507-20400 O型圈 1
0051 05507-20850 O型圈 1
0061 F1035-12100 螺栓 3
0071 37739-00900 螺栓 1
0081 F2515-12000 弹簧垫圈 4
0091 37736-44200 机油回油管 1
0101 05507-20350 O型圈 2
0111 33442-20200 垫片 1
0121 F1805-10025 组合螺栓装配螺栓 2
0131 37736-11301 接头左侧 1
0141 05507-20800 O型圈 1
0151 F1805-12025 组合螺栓装配螺栓 3
三菱(MITSUBISHI)S16R-PTAA2柴油发动机油系统零件

0021 37836-25101 机油管右侧 1
0031 37836-35200 机油管 2
0041 F1805-10016 组合螺栓装配螺栓 2
0051 35C36-02900 垫片 4
0061 F1155-10040 螺栓 6
0071 F1155-10045 螺栓 2
0081 F2515-10000 弹簧垫圈 8
0091 37836-35900 吸油管接头 4
0101 05507-20250 O型圈 8
0111 F1035-10080 螺栓 4
0121 F1805-10025 组合螺栓装配螺栓 4
0131 F2515-10000 弹簧垫圈 4
0141 37836-36101 机油管右侧 1
0151 37836-46201 机油管左侧 1
0153 F1805-12025 组合螺栓装配螺栓 4
0161 F1805-08020 组合螺栓装配螺栓 2
0163 F2500-08000 平垫圈 2
0171 37836-46600 回油管右侧 1
0181 37836-46700 回油管左侧 1
0191 37836-09700 隔圈 2
0201 37836-09800 回油管支撑 2
0211 F1825-10020 组合螺栓装配螺栓 2
0221 37836-76401 机油管右侧 1
0231 37836-16801 机油管支撑 2
0241 F1805-08014 组合螺栓装配螺栓 2
0251 37836-86301 机油管左侧 1
0271 F1805-12020 组合螺栓装配螺栓 1
0281 F1805-12025 组合螺栓装配螺栓 1
三菱(MITSUBISHI)S16R-PTAA2柴油发动机油冷器组件

0011 37739-50010 润滑油冷却器总成 1
0011001 05507-10140 O型圈 8
0011002 37739-30100 油冷器芯子 2
0011003 37739-30400 外壳 1
0011004 ME064-526 防尘塞 3
0011005 MH035-093 O型圈 3
0011006 MH035-626 O型圈 4
0011007 ME150-442 螺母 8
0021 37507-00702 喷孔板 1
0031 05507-10340 O型圈 1
0041 37739-10200 机油冷却器垫片 1
0051 05507-10440 O型圈 1
0061 F1825-12035 组合螺栓装配螺栓 18
0071 F4540-08000 接头 1
三菱(MITSUBISHI)S16R-PTAA2柴油发动机油冷器

0091 37739-22200 垫片 1
0101 37739-32100 油冷器芯子 2
0111 37739-22300 垫板左侧 1
0121 05507-20300 O型圈 4
0131 05507-10140 O型圈 8
0141 F2440-10000 自锁螺母 8
0151 F2515-10000 弹簧垫圈 8
0161 F1805-12025 组合螺栓装配螺栓 3
三菱(MITSUBISHI)S16R-PTAA2柴油发动机润滑油滤清器组件

0011 37740-60010 润滑油滤清器组件 1
0011001 05507-10110 O型圈 1
0011002 05507-20350 O型圈 1
0011003 05507-20400 O型圈 6
0011004 37540-11100 滤芯 4
37740-00100 短管节 4
0011005 37740-06011 润滑油滤清器组件 1
0011006 * 支架 1
0011007 37540-02100 增压器组件 1
0011008 37740-60300 连接器组件 1
0011009 * 端盖 1
0011010 37740-60312 阀 1
0011011 37740-60313 弹簧 1
0011012 37740-50314 盖子 1
0011013 37740-50315 垫片 1
0011014 37740-55100 支架组件 1
0011015 05507-20350 O型圈 12
0011016 37740-01700 夹箍 3
0011017 37740-27112 防尘塞 2
0011018 37740-27123 O型圈 2
0011019 * 支架 1
0011020 * 支架 1
0011021 F1035-08025 螺栓 2
0011022 F2300-08000 螺母 2
0011023 F2500-08000 平垫圈 4
0011024 37740-65400 接头 1
0011025 F1035-10035 螺栓 2
0011026 05978-10100 螺栓 2
0011027 F1035-12040 螺栓 6
0011028 F1035-12070 螺栓 1
0011029 F1035-12080 螺栓 1
0011030 F2500-10000 平垫圈 4
0011031 F2500-12000 平垫圈 8
0011032 F2515-10000 弹簧垫圈 4
0011033 F2515-12000 弹簧垫圈 8
0011034 F5005-10001 内六角锥螺塞 3
三菱(MITSUBISHI)S16R-PTAA2柴油发动机润滑油滤清器

0041 05507-20300 O型圈 4
0051 MH000183 螺栓 8
0061 MH000184 螺栓 2
0071 F1035-12100 螺栓 8
0081 F1035-12130 螺栓 2
0091 F2515-12000 弹簧垫圈 20
0101 F2500-12000 平垫圈 20
0111 37740-00700 夹箍 1
0121 05507-20350 O型圈 2
0131 37540-01301 油滤报警器 1
0141 F4540-06300 接头 1
0151 F4540-08000 接头 1
0161 37736-24300 回油管 1
三菱(MITSUBISHI)S16R-PTAA2柴油发动机水泵

0011 37745-60011 水泵总成 1
0011001 37525-13400 油封 1
0011006 32645-01800 机械密封 1
0021 F2515-30000 弹簧垫圈 1
0031 F2325-30000 锁紧螺母 1
0051 37545-02900 旋塞 1
0061 05977-12060 双头螺栓 3
0071 F2515-12000 弹簧垫圈 3
0081 F2300-12000 螺母 3
0091 05507-21600 O型圈 1
0101 37746-00400 接头 1
0111 F3153-10500 O型圈 2
三菱(MITSUBISHI)S16R-PTAA2柴油发动机冷却系统(自动调温器)

0011 37746-01102 接头 14
0021 37746-01200 接头右侧 1
0031 37746-01300 接头左侧 1
0041 05505-31065 O型圈 32
0051 05505-57060 O型圈 2
0061 37546-11300 挡圈 16
0071 37546-21201 盖板 2
0081 F1825-10030 组合螺栓装配螺栓 4
0091 37546-21701 节温器(71) 4
0101 37546-01800 节温器密封垫 4
0111 37546-00900 挡圈 4
0131 37546-23702 节温器座 2
0141 F5006-10000 内六角锥螺塞 2
0151 36646-00090 阀 2
0161 37546-17100 节温器盖板 2
0171 37546-23300 节温器盖板垫片 2
0181 F1805-10030 组合螺栓装配螺栓 12
0191 37746-13401 支架右侧 1
0201 37746-13501 支架左侧 1
0211 F1035-16040 螺栓 6
0221 F2515-16000 弹簧垫圈 6
0231 F1805-10035 组合螺栓装配螺栓 8
三菱(MITSUBISHI)S16R-PTAA2柴油发动机冷却系统(歧管)

0281 33546-06900 盖板 2
0291 32546-46800 密封垫片 2
0301 F1805-12030 组合螺栓装配螺栓 4
0411 37746-24300 旁通管右侧 1
0421 37746-04800 旁通管左侧 1
0431 F1805-10025 组合螺栓装配螺栓 4
0441 37746-04400 旁通管 1
0451 F3153-06000 O型圈 2
0461 F1805-10025 组合螺栓装配螺栓 4
0471 04826-40032 夹箍 2
0481 F3150-07000 O型圈 1
0491 45600-42902 接头 1
0501 F5000-16000 放油螺塞 1
0511 05946-01601 密封垫圈 1
0521 F5005-21001 内六角锥螺塞 6
0551 37746-09501 连接管左侧 1
0561 37746-09601 连接管右侧 1
0571 F3153-05500 O型圈 2
0921 37546-03500 盖板 2
0931 F3153-06000 O型圈 2
0941 F1805-10030 组合螺栓装配螺栓 4
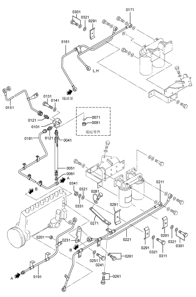
三菱(MITSUBISHI)S16R-PTAA2柴油发动机喷射泵支架

0081 48280-02005 喷油泵右侧 1
0111 48279-02005 喷油泵左侧 1
0121 37136-09100 带孔螺栓 2
0131 05946-01201 密封垫圈 6
0141 37561-03700 隔圈 2
0151 37N61-01200 支架 2
0171 37762-13100 管支撑右侧 1
0181 F1805-12030 组合螺栓装配螺栓 1
0185 F1805-12025 组合螺栓装配螺栓 1
0191 37561-00500 调整垫片 6
0201 F1035-12050 螺栓 10
0211 F1035-12130 螺栓 8
0221 37525-07901 垫圈 18
0231 37561-01800 定位销 4
0241 F1035-12110 螺栓 12
0251 37525-07901 垫圈 12
0261 48230-05200 带孔螺栓 2
0271 05946-01401 密封垫圈 4
0281 31262-51901 泄气阀 2
0291 37761-61700 联轴节盖板 2
0301 F1805-12020 组合螺栓装配螺栓 4
0311 F1805-10025 组合螺栓装配螺栓 4
0321 37761-11801 盖板支撑 2
0331 37561-11901 回位弹簧 2
0341 F2500-10000 平垫圈 2
0351 F2515-10000 弹簧垫圈 2
0361 F2445-10000 自锁螺母 2
0371 37561-42801 弹簧壳体 2
0381 05507-10360 O型圈 2
0391 F1805-08020 组合螺栓装配螺栓 4
0401 05946-02701 密封垫圈 2
0411 F2325-08000 锁紧螺母 4
0421 35A61-19900 封印铁丝 2
0431 48000-96600 铅封 2
0441 37561-09901 齿条 2
0451 37861-11502 撑条右侧 1
0461 37861-11602 撑条左侧 1
0471 F1035-14030 螺栓 3
0481 F1035-14040 螺栓 1
0491 F2515-14000 弹簧垫圈 4
0501 37761-21601 撑条 4
0511 F1035-12030 螺栓 8
0521 F1035-12040 螺栓 3
0531 F1035-12050 螺栓 1
0541 F2515-12000 弹簧垫圈 12
三菱(MITSUBISHI)S16R-PTAA2柴油发动机喷射泵右手位

0081 * 喷油泵 1
0081001 48291-17016 阀座(双柱塞) 8
0081002 48245-31100 壳体(喷油泵) 1
0081003 48213-50201 凸轮轴 1
0081004 48A32-10103 齿条 1
0081005 48271-11002 柱塞组件 8
0081006 49168-18800 定位销 8
0081007 48270-50010 输出阀组件 8
0081008 48270-30018 CPV阀体 8
0081009 48202-28101 小齿轮 8
0081010 48202-35901 挺柱 8
0081011 48270-14101 阀筒 8
0081012 48202-21202 上端弹簧座 8
0081013 48202-21301 下端弹簧座 8
0081014 48A15-01002 滚子(挺杆总成) 8
0081015 48202-11700 柱塞弹簧 8
0081016 48270-11800 气门弹簧 8
0081017 48A16-00101 限位器 8
0081018 48210-35602 前端板 1
0081019 48202-22202 后盖 1
0081020 48202-02300 中心轴承 1
0081021 48202-12400 O型圈 24
0081022 48202-32500 轴承(齿条) 2
0081023 48202-02601 螺栓(筒体) 8
0081024 48202-07601 螺栓(筒体) 8
0081025 48202-22800 垫圈(筒体) 16
0081026 48202-02900 定位销 9
0081027 04826-21000 密封盖 9
0081028 48202-05800 封印铁丝 1
0081029 48202-07700 铅封 1
0081030 48202-54001 止回阀总成 1
0081031 48202-03300 气门弹簧 1
0081032 48202-23201 螺钉 1
0081033 48202-53100 阀本体 1
0081034 05507-10060 O型圈 1
0081035 05634-01200 自锁螺母 1
0081036 F8000-08000 钢珠 1
0081037 48A13-02201 指针 1
0081038 48202-23500 波纹管 1
0081039 48202-08200 波纹管夹 1
0081040 48202-08300 波纹管夹 1
0081041 48202-33600 偏转螺栓 16
0081042 MF140235 螺栓 2
0081043 48202-33900 定位螺钉 1
0081044 48202-14100 调整垫片,壳体厚度0.50 4
48202-14200 调整垫片,壳体厚度0.10 1
48202-14300 调整垫片,壳体厚度0.15 1
48202-14400 调整垫片,壳体厚度0.30 2
0081045 * 调整垫片组,筒体 1
48270-05100 调整垫片,筒体厚度0.40 AR
三菱(MITSUBISHI)S16R-PTAA2柴油发动机喷射泵右手位

0081045 48270-05200 调整垫片,筒体厚度0.45 AR
48270-05300 调整垫片,筒体厚度0.50 AR
48270-05400 调整垫片,筒体厚度0.55 AR
48270-05500 调整垫片,筒体厚度0.60 AR
48270-05600 调整垫片,筒体厚度0.65 AR
48270-05700 调整垫片,筒体厚度0.70 AR
48270-05800 调整垫片,筒体厚度0.75 AR
48270-05900 调整垫片,筒体厚度0.80 AR
48270-06100 调整垫片,筒体厚度0.85 AR
48270-06200 调整垫片,筒体厚度0.90 AR
48270-06300 调整垫片,筒体厚度0.95 AR
48270-06400 调整垫片,筒体厚度1.00 AR
48270-06500 调整垫片,筒体厚度1.05 AR
48270-06600 调整垫片,筒体厚度1.10 AR
48270-06700 调整垫片,筒体厚度1.15 AR
48270-06800 调整垫片,筒体厚度1.20 AR
48270-06900 调整垫片,筒体厚度1.25 AR
0081046 48202-15100 带孔螺栓 1
0081047 48251-10700 凸缘螺母 2
0081048 48251-00600 联轴器垫圈 2
0081049 48202-05500 带孔螺栓 2
0081050 48251-00800 短螺栓 6
0081051 48251-00900 长螺栓 2
0081052 48251-00101 飞轮 1
0081053 48C17-12201 夹箍 1
0081054 48251-10301 联轴器十字头 1
0081055 48251-11400 联轴器叠层板厚度1.0 4
0081056 48251-11400 联轴器叠层板厚度0.5 12
0081057 48251-20500 衬套(长螺栓) 4
0081058 48251-20500 衬套(短螺栓) 4
0081059 48251-20400 联轴器垫圈 8
0081060 48251-42018 联轴器组件 1
0081061 48251-42000 夹箍 1
0081062 * 铭牌 1
0081063 04245-00120 输油泵 参见G/N 610-04 1
0081064 00665-02048 螺纹铆钉 2
0081065 05946-00801 密封垫圈 3
0081066 05946-01001 密封垫圈 16
0081067 05946-01201 密封垫圈 1
0081068 05946-01401 密封垫圈 6
0081069 F1010-06012 法兰面螺栓 2
0081070 F1035-14085 螺栓 1
0081071 F1010-08025 法兰面螺栓 8
0081072 F1010-06020 法兰面螺栓 3
0081073 F2325-24000 锁紧螺母 1
0081074 48A17-08100 弹簧垫圈 1
0081075 32507-01400 垫圈 1
0081076 F2870-07025 半圆键 1
0081077 48202-07100 油封 1
0081078 05507-10080 O型圈 2
三菱(MITSUBISHI)S16R-PTAA2柴油发动机喷射泵右手位

三菱(MITSUBISHI)S16R-PTAA2柴油发动机喷射泵右手位
0081079 05507-20350 O型圈 1
0081080 05507-20800 O型圈 2
0081081 05507-20250 O型圈 8
0081082 48230-05200 带孔螺栓 1
0081083 F5000-12000 放油螺塞 1
0081084 F8143-32207 轴承(挺杆) 2
0081085 48291-01300 帽盖仅限于维修用 8
0081086 48291-00301 柱塞阀体 8
0081087 48202-59101 维修包由"#"组成 1
三菱(MITSUBISHI)S16R-PTAA2柴油发动机喷射泵左手位

0111 * 喷油泵左侧 1
0111001 48291-17016 阀座(双柱塞) 8
0111002 48240-31100 壳体(喷油泵) 左侧 1
0111003 48213-50201 凸轮轴 1
0111004 48A32-10103 齿条 1
0111005 48271-11002 柱塞组件 8
0111006 49168-18800 定位销 8
0111007 48270-50010 输出阀组件 8
0111008 48270-30018 CPV阀体 8
0111009 48202-28101 小齿轮 8
0111010 48202-35901 挺柱 8
0111011 48270-14101 阀筒 8
0111012 48202-21202 上端弹簧座 8
0111013 48202-21301 下端弹簧座 8
0111014 48A15-01002 滚子(挺杆总成) 8
0111015 48202-11700 柱塞弹簧 8
0111016 48270-11800 气门弹簧 8
0111017 48A16-00101 限位器 8
0111018 48210-35602 前端板 1
0111019 48202-22202 后盖 1
0111020 48202-02300 中心轴承 1
0111021 48202-12400 O型圈 24
0111022 48202-32500 轴承(齿条) 2
0111023 48202-02601 螺栓(筒体) 8
0111024 48202-07601 螺栓(筒体) 8
0111025 48202-22800 垫圈(筒体) 16
0111026 48202-02900 定位销 9
0111027 04826-21000 密封盖 9
0111028 48202-05800 封印铁丝 1
0111029 48202-07700 铅封 1
0111030 48202-54001 止回阀总成 1
0111031 48202-03300 气门弹簧 1
0111032 48202-23201 螺钉 1
0111033 48202-53100 阀本体 1
0111034 05507-10060 O型圈 1
0111035 05634-01200 自锁螺母 1
0111036 F8000-08000 钢珠 1
0111037 48A13-02201 指针 1
0111038 48202-23500 波纹管 1
0111039 48202-08200 波纹管夹 1
0111040 48202-08300 波纹管夹 1
0111041 48202-33600 偏转螺栓 16
0111042 MF140235 螺栓 2
0111043 48202-33900 定位螺钉 1
0111044 48202-14100 调整垫片,壳体厚度0.50 4
48202-14200 调整垫片,壳体厚度0.10 1
48202-14300 调整垫片,壳体厚度0.15 1
48202-14400 调整垫片,壳体厚度0.30 2
0111045 * 调整垫片组,筒体 1
48270-05100 调整垫片,筒体厚度0.40 AR
三菱(MITSUBISHI)S16R-PTAA2柴油发动机喷射泵左手位

0111045 48270-05200 调整垫片,筒体厚度0.45 AR
48270-05300 调整垫片,筒体厚度0.50 AR
48270-05400 调整垫片,筒体厚度0.55 AR
48270-05500 调整垫片,筒体厚度0.60 AR
48270-05600 调整垫片,筒体厚度0.65 AR
48270-05700 调整垫片,筒体厚度0.70 AR
48270-05800 调整垫片,筒体厚度0.75 AR
48270-05900 调整垫片,筒体厚度0.80 AR
48270-06100 调整垫片,筒体厚度0.85 AR
48270-06200 调整垫片,筒体厚度0.90 AR
48270-06300 调整垫片,筒体厚度0.95 AR
48270-06400 调整垫片,筒体厚度1.00 AR
48270-06500 调整垫片,筒体厚度1.05 AR
48270-06600 调整垫片,筒体厚度1.10 AR
48270-06700 调整垫片,筒体厚度1.15 AR
48270-06800 调整垫片,筒体厚度1.20 AR
48270-06900 调整垫片,筒体厚度1.25 AR
0111046 48202-15100 带孔螺栓 1
0111047 48251-10700 凸缘螺母 2
0111048 48251-00600 联轴器垫圈 2
0111049 48202-05500 带孔螺栓 2
0111050 48251-00800 短螺栓 6
0111051 48251-00900 长螺栓 2
0111052 48251-00101 飞轮 1
0111053 48C17-12201 夹箍 1
0111054 48251-10301 联轴器十字头 1
0111055 48251-11400 联轴器叠层板厚度1.0 4
0111056 48251-11400 联轴器叠层板厚度0.5 12
0111057 48251-20500 衬套(长螺栓) 4
0111058 48251-20500 衬套(短螺栓) 4
0111059 48251-20400 联轴器垫圈 8
0111060 48251-42018 联轴器组件 1
0111061 48251-42010 夹箍 1
0111062 * 铭牌 1
0111063 04245-00120 输油泵 参见G/N 610-04 1
0111064 00665-02048 螺纹铆钉 2
0111065 05946-00801 密封垫圈 3
0111066 05946-01001 密封垫圈 16
0111067 05946-01201 密封垫圈 1
0111068 05946-01401 密封垫圈 6
0111069 F1010-06012 法兰面螺栓 2
0111070 F1035-14085 螺栓 1
0111071 F1010-08025 法兰面螺栓 8
0111072 F1010-06020 法兰面螺栓 3
0111073 F2325-24000 锁紧螺母 1
0111074 48A17-08100 弹簧垫圈 1
0111075 32507-01400 垫圈 1
0111076 F2870-07025 半圆键 1
0111077 48202-07100 油封 1
0111078 05507-10080 O型圈 2
三菱(MITSUBISHI)S16R-PTAA2柴油发动机喷射泵左手位

0111079 05507-20350 O型圈 1
0111080 05507-20800 O型圈 2
0111081 05507-20250 O型圈 8
0111082 48230-05200 带孔螺栓 1
0111083 F5000-12000 放油螺塞 1
0111084 F8143-32207 轴承(挺杆) 2
0111085 48291-01300 帽盖仅限于维修用 8
0111086 48291-00301 柱塞阀体 8
0111087 48202-59101 维修包由"#"组成 1
三菱(MITSUBISHI)S16R-PTAA2柴油发动机进给泵

0100 04245-00120 输油泵 2
0100001 15200-21720 壳体 2
0100002 15210-01120 活塞 2
0100003 15210-40100 活塞弹簧 2
0100004 15210-50400 防尘塞 2
0100005 15211-11920 挺杆组件 2
0100006 15211-20100 滚子 2
0100007 15211-30700 定位销 2
0100008 15211-40400 导管 4
0100009 15211-50200 阀 8
0100010 15211-60200 弹簧 8
0100011 15211-70100 防尘塞 6
0100012 15212-10200 挡圈 2
0100013 15220-05620 预供油泵 2
0100014 15230-04020 带孔螺栓 2
0100015 02973-14570 带孔螺栓 2
0100016 05946-01401 弹簧垫圈 10
0100017 15231-01300 接头 4
三菱(MITSUBISHI)S16R-PTAA2柴油发动机燃油架控制

0011 37761-27100 控制轴 1
0021 34A48-02100 垫圈 1
0031 F2445-10000 自锁螺母 1
0041 37763-06200 隔圈 1
0051 37763-06400 锁紧螺母 1
0061 F3200-01700 挡圈 1
0071 37761-16200 管 1
0081 32663-06300 O型圈 2
0091 32663-16200 球橡胶轴承 2
0101 37461-00501 轴承盖 2
0111 F1805-08016 组合螺栓装配螺栓 4
0151 37761-08402 拉杆右侧 1
0161 37761-67200 拉杆左侧 1
0171 37432-06801 隔圈 1
0181 F8007-06201 球轴承 2
0191 F3202-03200 挡圈 1
0201 32561-48600 弹簧 1
0211 F1115-08025 螺栓,锁紧金属线 2
0221 F2515-08000 弹簧垫圈 1
0231 35A61-38601 接头 3
0241 37563-15401 球形接头 2
0251 37560-04800 锁紧螺母 1
0261 05903-00100 接杆 1
0271 09413-00800 锁紧螺母 1
0281 37761-28701 接杆右侧 1
0291 37761-28801 接杆左侧 1
0301 F2515-08000 弹簧垫圈 2
0311 F2320-08000 锁紧螺母 2
0321 35A61-19900 封印铁丝 2
0331 48000-96600 铅封 2
0341 51776-03000 手柄 1
0351 38G61-00101 警示标志 1
0361 F1805-08025 组合螺栓装配螺栓 1
0371 37761-27500 支架右侧 1
0381 37761-27600 支架左侧 1
0391 37761-19301 接杆支架螺栓 2
0401 F2515-14000 弹簧垫圈 2
0411 F1035-12065 螺栓 2
0421 F2515-12000 弹簧垫圈 2
0431 37761-17700 拉杆右侧 1
0441 37761-27800 拉杆左侧 1
0451 F8007-06200 球轴承 4
0461 F3202-03000 挡圈 2
0471 32561-18300 端板 2
0481 F1805-10040 组合螺栓装配螺栓 2
0491 F2445-08000 自锁螺母 6
0501 F2300-08000 螺母 2
0511 F2500-08000 平垫圈 1
三菱(MITSUBISHI)S16R-PTAA2柴油发动机喷嘴组件

0051 37560-41001 喷油嘴总成 16
0051001 37560-17500 喷油器喷油嘴组件 16
0051002 37560-37011 喷油器本体组件 16
0051003 05946-01401 密封垫圈 16
0051004 37561-13300 挺杆 16
0051005 33407-03901 定位螺钉 16
0051006 37561-16600 盖螺帽 16
0051007 37561-26300 座螺帽 16
0051008 37561-26400 喷油器弹簧 16
0051009 37561-56700 接头(进口) 16
0051010 37561-67013 隔圈 16
0051011 37561-46500 调节螺钉 16
0051012 37561-09300 弹簧座 16
0051013 37561-86100 喷油器本体 16
0051014 F8001-30014 滚子轴承 32
0051015 F8001-40014 滚子轴承 32
0051016 05946-01001 密封垫圈 16
三菱(MITSUBISHI)S16R-PTAA2柴油发动机喷射管喷口

0071 37561-01602 喷油器压板 16
0081 F2305-14000 锁紧螺母 16
0091 33561-14500 垫圈 16
0101 05507-10420 O型圈 16
0111 37561-16800 垫圈(喷油器) 16
0121 05507-10340 O型圈 16
0131 05507-10260 O型圈 16
0141 37561-23500 盖板 32
0151 37561-13600 夹头 32
0161 37861-04400 夹头 32
0201 37860-02100 高压油管(2.8S,第1缸) 1
0221 37860-02200 高压油管(2.8S,第2缸) 1
0241 37860-02300 高压油管(2.8S,第3缸) 1
0261 37860-02400 高压油管(2.8S,第4缸) 1
0281 37860-02500 高压油管(2.8S,第5缸) 1
0301 37860-02600 高压油管(2.8S,第6缸) 1
0321 37860-02700 高压油管(2.8S,第7缸) 1
0341 37860-02800 高压油管(2.8S,第8缸) 1
0361 37860-03100 高压油管(2.8S,第9缸) 1
0381 37860-03200 高压油管(2.8S,第10缸) 1
0401 37860-03300 高压油管(2.8S,第11缸) 1
0421 37860-03400 高压油管(2.8S,第12缸) 1
0441 37860-03500 高压油管(2.8S,第13缸) 1
0461 37860-03600 高压油管(2.8S,第14缸) 1
0481 37860-03700 高压油管(2.8S,第15缸) 1
0501 37860-03800 高压油管(2.8S,第16缸) 1
0541 37861-01800 夹箍 2
0551 37861-02900 夹箍 2
0561 F1805-08030 组合螺栓装配螺栓 18
0571 37561-08800 风扇衬套 16
0581 05318-00300 扎带 16
0591 37562-13300 夹箍 29
0601 37562-13400 管子衬垫 19
0611 37562-13100 夹箍 29
0621 37562-15902 夹板 29
0631 F1805-10055 组合螺栓装配螺栓 6
0641 F1035-10080 组合螺栓装配螺栓 22
0651 F2515-10000 弹簧垫圈 16
0661 F1805-10065 组合螺栓装配螺栓 14
0671 F1035-10090 螺栓 16
0681 37761-03602 夹板 13
0691 37761-03702 夹板 2
0701 37761-09900 撑条 1
0711 F1805-10030 组合螺栓装配螺栓 2
0721 37562-13100 夹箍 20
0731 37562-13400 管子衬垫 5
0741 F1035-10045 螺栓 10
0751 F1035-10070 螺栓 10
0761 37562-15902 夹板 20
0771 F2515-10000 弹簧垫圈 20
三菱(MITSUBISHI)S16R-PTAA2柴油发动机喷射管喷口

三菱(MITSUBISHI)S16R-PTAA2柴油发动机燃油滤清器组件

0011 37562-60100 燃油滤清器总成 2
0011001 05946-00801 密封垫圈 4
0011002 32562-00115 防尘塞 4
0011003 32562-60300 滤芯 4
0011004 37562-10111 燃油滤清器支架 2
三菱(MITSUBISHI)S16R-PTAA2柴油发动机燃油滤清器

0021 F4610-14000 带孔螺栓 4
0031 05946-01401 密封垫圈 8
0041 37762-20400 燃油滤清器支架 2
0051 F1035-12030 螺栓 6
0053 F2515-12000 弹簧垫圈 6
0061 F1825-10025 组合螺栓装配螺栓 8
0071 37762-20302 管支撑 2
0081 F1805-10020 组合螺栓装配螺栓 4
0091 38G62-00801 注意标签 1
三菱(MITSUBISHI)S16R-PTAA2柴油发动机燃油滤清器管路

0041 F4540-20000 接头 1
0051 45950-51700 柔性管 1
0061 45950-11300 接头 1
0071 F8000-32000 钢球轴承 1
0081 F4521-20000 联管螺母 1
0101 37762-00503 接头 1
0121 F4540-10000 接头 2
0131 F1035-12090 螺栓 2
0141 F2515-12000 弹簧垫圈 2
0151 37862-31100 柴油管 1
0161 37862-51200 柴油管 1
0171 37862-31301 柴油管 1
0181 37762-61400 柴油管 1
0191 37862-41500 柴油管 1
0201 37736-01500 隔圈 1
0211 37862-41601 柴油管 1
0221 37862-31700 柴油管(G) 1
0231 37762-42100 管支撑 3
0241 F1035-14025 螺栓 3
0251 F2515-14000 弹簧垫圈 3
0261 F1805-10016 组合螺栓装配螺栓 4
0271 37862-14200 撑条 1
0281 F1805-12025 组合螺栓装配螺栓 1
0291 37261-01700 夹箍 8
0301 F1805-10030 组合螺栓装配螺栓 2
0311 F1035-10035 螺栓 2
0321 F2500-10000 平垫圈 6
0331 F2515-10000 弹簧垫圈 2
0341 F2300-10000 锁紧螺母 2
三菱(MITSUBISHI)S16R-PTAA2柴油发动机自动调节器控制装置

0011 04410-32902 接头 1
0021 04410-33100 速度控制器 1
0041 04410-43500 电缆(转速传感器) 1
0071 37836-25301 机油管左侧 1
0081 F1825-10065 组合螺栓装配螺栓 1
0091 35A61-19900 封印铁丝 1
0101 48000-96600 铅封 1
0121 47500-34100 缓冲橡胶垫 8
0131 47500-34200 隔圈 4
0141 F1035-06055 螺栓 4
0151 F2515-06000 弹簧垫圈 4
0161 08302-06000 垫圈 4
0171 F2300-06000 螺母 8
0181 47520-31102 支架(执行器) 1
0191 47500-39901 盖板 1
0201 05507-21450 O型圈 1
0211 F1035-12035 螺栓 3
0221 F1035-12030 螺栓 1
0231 F2515-12000 弹簧垫圈 4
0241 F2500-12000 平垫圈 1
0251 37763-27300 拉杆左侧 1
0261 47520-31200 拉杆 1
0271 F1115-08025 螺栓,锁紧金属线 1
0281 F2515-08000 弹簧垫圈 1
0291 F2300-08000 螺母 1
0301 05902-08095 接杆 1
0311 35A61-38601 球形接头(PTFE) 1
0321 35A61-38701 球形接头(PTFE) 1
0331 F2445-08000 自锁螺母 2
0341 09413-00800 锁紧螺母 1
0351 04410-32011 执行器 1
0361 04410-43410 传感器(磁力) 1
三菱(MITSUBISHI)S16R-PTAA2柴油发动机启动器

0011 F8665-02100 接头 2
0051 38E66-00201 启动器总成 2
0061 F1805-12035 组合螺栓装配螺栓 6
三菱(MITSUBISHI)S16R-PTAA2柴油发动机充电机

0051 37768-22100 支架(充电机) 1
0061 F1035-12030 螺栓 2
0071 F1035-12040 螺栓 1
0081 F2500-12000 平垫圈 1
0091 F2515-12000 弹簧垫圈 5
0101 37768-12200 支架(充电机) 1
0111 F1035-12035 螺栓 1
0121 F1035-12045 螺栓 1
0131 F2500-12000 平垫圈 1
0141 * 调节杆总成 1
0141001 09413-01401 锁紧螺母 1
0141002 37568-22200 调节杆(充电机) 1
0141003 37568-22300 调节杆(充电机) 1
0141004 37768-12300 调节杆 1
0141005 F2320-14000 锁紧螺母 1
0171 37768-28300 螺栓(充电机) 2
0181 37768-02400 垫片(充电机) 1
0191 F1035-12075 螺栓 1
0201 F2515-12000 弹簧垫圈 3
0241 37768-04200 皮带 宽度22.8 L=1000 1
0251 37768-42500 保护罩(充电机及皮带) 1
0261 F1805-10020 组合螺栓装配螺栓 2
0271 F2500-10000 平垫圈 2
0281 37768-12600 皮带盖板 1
0291 37768-12702 盖板支撑 1
0301 F1805-12025 组合螺栓装配螺栓 2
0311 37768-12801 盖板支撑 1
0321 F1805-10020 组合螺栓装配螺栓 3
0331 F2500-10000 平垫圈 2
0341 37725-14102 皮带轮(充电机) 1
0351 F2870-10032 半圆键 1
三菱(MITSUBISHI)S16R-PTAA2柴油发动机停止手柄

0011 04400-08901 停车电磁铁 1
0015 F1805-12035 组合螺栓装配螺栓 3
0021 37787-01501 停车电磁铁支架 1
0023 37711-13200 垫片 1
0031 35A61-58301 球形接头 1
0041 05634-00610 自锁螺母 2
0051 F2300-06000 螺母 1
0061 35A61-58401 球形接头 1
0071 09413-00600 锁紧螺母 1
0081 05902-06100 接杆 1
0091 37787-21203 拉杆 1
0101 F8007-06200 球轴承 2
0111 F3202-03000 挡圈 1
0121 32561-18300 端板 1
0131 F1805-10040 组合螺栓装配螺栓 1
0141 F2515-06000 弹簧垫圈 1
0161 37587-00900 从动件 1
0171 04400-08801 停车电磁铁 1
0181 F1825-10025 组合螺栓装配螺栓 6
0191 F1035-12030 螺栓 2
0201 05634-00610 自锁螺母 1
0211 F2300-06000 螺母 16
0221 37525-07901 垫圈 2
0231 37787-03300 停车电磁铁支架 1
0241 47520-25800 停车电磁铁板 2
0251 37787-03200 接头 1
0261 F1035-06040 螺栓 8
0271 F1035-06020 螺栓 1
0281 F2515-06000 弹簧垫圈 8
0291 37587-00900 从动件 1
0301 47500-34100 缓冲橡胶垫 16
0311 47500-36700 隔圈 8
0321 08302-06000 垫圈 8
三菱(MITSUBISHI)S16R-PTAA2柴油发动机仪表和传感器

0091 04541-86200 油压传感器 1
0111 45644-47900 油压表支架 1
0141 45951-04024 柔性管 1
0151 45951-04028 柔性管 1
0161 47520-40702 支架 1
0171 F1035-10025 螺栓 2
0181 F2300-10000 螺母 2
0191 F1035-12070 螺栓 2
0201 F2515-10000 弹簧垫圈 2
0211 F2515-12000 弹簧垫圈 2
0221 F4540-06300 接头 2
0231 F4560-06300 弯头 1
0241 F5006-10000 内六角锥螺塞 3
0251 MH052231 接头 1
0261 45689-50501 接头 1
三菱(MITSUBISHI)S16R-PTAA2柴油发动机报警和开关

0011 04442-34500 温度传感器 1
0021 04442-45400 压力开关 1
0031 45600-42902 接头 1
三菱(MITSUBISHI)S16R-PTAA2柴油发动机大修垫片包(部分-1)

0100 37894-80170 维修垫片套件 1
0100001 37501-12200 缸盖垫片 16
0100002 33504-10300 气门杆密封圈 64
0100003 37504-31200 摇臂座垫片 16
0100004 37504-66200 摇臂盖罩O型圈 16
0100005 05507-10200 O型圈 16
0100006 05507-11350 O型圈 4
0100007 05946-01201 密封垫圈 26
0100008 05946-01601 密封垫圈 3
0100009 37107-04201 缸套O型圈 16
0100010 37107-04300 缸套O型圈 32
0100011 37507-32400 缸套O型圈 16
0100012 05507-10220 O型圈 18
0100013 05507-10340 O型圈 4
0100014 05946-02001 密封垫圈 6
0100015 37707-17200 垫片 1
0100016 37507-16401 O型圈 16
0100017 37507-16501 O型圈 16
0100018 37807-16200 垫片 4
0100019 37711-01100 垫片 1
0100020 37711-13200 垫片 2
0100021 37711-01200 垫片 1
0100022 37594-01300 粘结剂 1
0100023 05946-03601 密封垫圈 2
0100024 37813-10200 油底壳垫片 1
0100025 05507-20600 O型圈 3
0100026 05507-20800 O型圈 7
0100027 05507-10200 O型圈不表示 2
0100028 05507-20600 O型圈 6
0100029 05507-20450 O型圈不表示 2
0100030 37725-20600 垫片 1
0100031 37725-30200 垫片 1
0100032 37725-40400 垫片 1
0100033 F3153-07500 O型圈 5
0100034 05507-21250 O型圈 2
0100035 F3153-25000 O型圈不表示 2
0100036 37525-03600 O型圈 2
0100037 30625-50502 空冷器垫片 1
0100038 05507-20950 O型圈 3
0100039 35A30-00100 O型圈 16
0100040 37530-00200 垫片 16
0100041 37730-11501 垫片 4
0100042 05507-21200 O型圈 4
0100043 37555-10600 空冷器垫片 5
0100044 32532-01700 空冷器垫片不表示 40
0100045 37532-09500 空冷器垫片 16
0100046 37732-10900 空冷器垫片 16
0100047 F4202-27000 空冷器垫片不表示 6
0100048 37832-14300 空冷器垫片 4
0100049 05507-20300 O型圈 4
三菱(MITSUBISHI)S16R-PTAA2柴油发动机大修垫片包 (部分-1)

0100050 32532-09100 增压器垫片 4
0100051 49181-22600 O型圈 4
0100052 49181-22700 O型圈 4
0100053 05507-20300 O型圈 16
0100054 37735-10901 O型圈 3
0100055 05946-03301 密封垫圈 3
0100056 37735-30701 垫片 1
0100057 05507-20750 O型圈 2
0100058 05507-21450 O型圈 1
0100059 MF660040 空冷器垫片不表示 2
0100060 05507-20350 O型圈 33
0100061 05507-20500 O型圈 6
0100062 05507-20650 O型圈 2
0100063 33442-20200 垫片 3
0100064 05507-20400 O型圈 7
0100065 05507-20850 O型圈 1
0100066 05507-10110 O型圈 5
0100067 05507-20250 O型圈 24
0100068 35C36-02900 垫片 4
0100069 05507-10100 O型圈不表示 4
0100070 37855-11300 垫片(空气冷却器) 2
0100071 37504-02300 O型圈 16
0100072 35B36-02900 空冷器垫片不表示 1
0100073 37504-00900 气门杆密封圈不表示 32
三菱(MITSUBISHI)S16R-PTAA2柴油发动机大修垫片包(部分-2)

0100001 37739-10200 垫片 1
0100002 37739-22200 空冷器垫片 1
0100003 05507-10440 O型圈 1
0100004 05507-10140 O型圈 16
0100005 MH035093 O型圈 3
0100006 37536-07911 垫片不表示 1
0100007 37740-50315 垫片 1
0100008 04829-70651 空冷器垫片不表示 1
0100009 35B43-01500 垫片 1
0100010 37743-04600 垫片不表示 1
0100011 F3153-10500 O型圈 2
0100012 F3153-17000 O型圈 1
0100013 F3156-16000 O型圈不表示 1
0100014 32546-46800 空冷器垫片 8
0100015 33336-20500 垫片 2
0100016 37546-23300 垫片 2
0100017 F3153-06000 O型圈 4
0100018 05505-31065 O型圈 34
0100019 F3150-07000 O型圈 1
0100020 05505-57060 O型圈 2
0100021 05507-20450 O型圈不表示 1
0100022 05507-22900 O型圈 1
0100023 05507-20600 O型圈 1
0100024 05507-10460 O型圈 16
0100025 37855-00301 O型圈不表示 2
0100026 05946-00801 密封垫圈 10
0100027 05946-01401 密封垫圈 30
0100028 05946-02701 密封垫圈 4
0100029 48202-12400 O型圈 48
0100030 05507-10360 O型圈 2
0100031 32663-06300 O型圈 2
0100032 37561-16800 喷嘴垫片(厚2) 16
0100033 05507-10260 O型圈 16
0100034 05507-10340 O型圈 16
0100035 05507-10420 O型圈 16
0100036 F4202-14000 空冷器垫片不表示 32
0100037 05946-01001 密封垫圈 36
0100038 37562-10816 空冷器垫片不表示 2
0100039 F3150-01400 O型圈不表示 4
0100040 37463-21900 垫片不表示 1
0100041 05507-21450 O型圈 1
0100042 MH035067 空冷器垫片不表示 1
0100043 31275-74400 O型圈不表示 1
0100044 37775-04200 垫片不表示 1
0100045 45R43-40401 垫片不表示 2