卡特彼勒CAT系列发动机故障的诊断
卡特彼勒故障诊断的过程可能是很困难的。在以下几页里列出了一个可能出现的问题列表。如欲针对某问题进行维修,请参考故障原因和纠正办法。

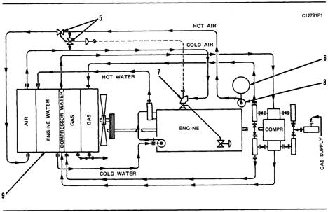
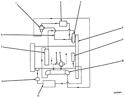
卡特彼勒柴油发动机空气进气和排气系统

卡特彼勒柴油发动机空气进气系统
(1)涡轮增压器(2)后冷却机(3)化油器(4)涡流燃烧室(5)分配通道(6)汽缸盖
发动机两侧的空气流动方式一样。洁净的空气被压气机叶轮从空气过滤器吸入涡轮增压器压气机汽缸。压气机叶轮的转动导致空气被压缩,并被压入通往后冷却机的通道。后冷却机降低了被压缩空气的温度,且为化油器进行最大空气/燃料控制和发动机的独立负载提供恒定温度的空气。后冷却机通常为水冷方式,但有时候也采用风冷方式。
来自后冷却机的空气经过化油器(在这里与燃气混合)进入涡流燃烧室,在涡流燃烧室中空气与燃料相混合。分配通道位于涡流燃烧室下端,其中有很多孔可以直接让相等压力的恒温空气/燃料混合物进入每个汽缸盖引入孔。空气从引入口进入汽缸涡流燃烧室的流动过程由进气阀控制。
每个汽缸都有两套进气阀和排气阀。请参看阀门系统部件相关章节。当活塞向下移动开始进气冲程时,进气阀打开。来自引入孔的冷却的、被压缩的空气/燃料混合物被吸入汽缸,进气阀关闭,活塞开始向上运动,开始压缩冲程。电子点火系统控制模块通过变压器向火花塞输送电压。变压器增加电压直到有火花穿过火花塞缺口。火花将空气/燃料混合物点燃,混合物开始燃烧。燃烧的压力将活塞下推,于是活塞进入动力冲程。当活塞再次向上移动时,活塞运动为排气冲程。这时排气阀打开,废气通过排气孔被推入排气集管。在活塞完成排气冲程后,排气阀关闭,再次开始此循环(进气、压缩、动力、排气)。

卡特彼勒柴油发动机排气系统
(7)排气肘管(8)排气集管
来自排气集管的废气进入涡轮增压器中涡轮一侧并带动涡轮叶片转动。涡轮叶片与压气机叶轮传动轴相连。废气通过排气肘管流出排出口。发动机负载的改变和燃料的燃烧导致涡轮和压气机叶轮转速的改变。当涡轮增压器气压升高时,空气与燃料的结合比例会有所改变。为了在气压升高时仍保持同等空气和燃气密度,在化油器进气口和燃气气压调节器通风孔之间用一个平衡管路连接。
卡特彼勒柴油发动机后冷却机

装有水冷式后冷却机的发动机
(1)后冷却机(2)冷却剂回流管(3)水泵
后冷却机位于涡轮增压器和化油器之间的空气管路中。通常后冷却机为水冷式,但也可以是风冷式。
水冷式后冷却机(1)有一个与发动机冷却水冷却系统分开的冷却系统。向水泵(3)供应冷却剂。水泵通过冷却剂引入管路向后冷却机底部送出冷却剂。这时冷却剂流经后冷却机核心组件,然后通过冷却剂回流管(2)流出后冷却机到达安装在冷却剂回流管内的恒温阀,恒温阀是用来保证流经后冷却机核心组件的冷却剂保持适当的温度。
空气按照以下方式流经两套冷却系统。空气从涡轮增压器压气机侧通过管道流入后冷却机。这些空气将通过后冷却机核心组件并被冷却。冷却后的气体(与低压化油器发动机中的燃料混合)流出后冷却机进入化油器。燃料与这些流入的空气混合(在装备了高压化油器的发动机上)。空气/燃料混合物通过涡流燃烧室和分配通路,并向上穿过肘管和进气孔(通道)进入汽缸盖。最后混合物通过进气阀进入燃烧室。

分配通路和气室导管
(4)导管塞
所有发动机都安装了两个导管塞(4)。一个在1号和3号汽缸盖之间。另一个在发动机左侧的最后两个汽缸盖之间。在需要对汽缸组气室的水或冷却剂做检查时,可以将这两个导管塞移开。

风冷式后冷却机发动机示意图
(5)带有阀门定位器的起动器(6)空气过滤器(7)化油器(8)涡轮增压器(9)冷却设备
风冷式后冷却系统包括一个温度控制器和一个旁通阀。对温度控制器加压可以使其不受灰尘和湿气。旁通阀包括起动器和阀门定位器。温度控制器可以监控进气口空气温度,且需调节到保持43摄氏度(110华氏度)。如果空气温度太低,温度控制器会向起动器(有空气或燃气气压)发送信号,空气可以绕过后冷却机,这样来自涡轮增压器的空气可以直接进入化油器。

卡特彼勒柴油发动机典型的风冷式后冷却系统
(5)带有阀门定位器的起动器(6)空气过滤器(7)化油器(10)温度控制器通风盖(11)温度控制器传感装置(12)温度控制器

卡特彼勒柴油发动机温度控制器的安装
(10)通风盖(12)温度控制器(13)压力安全阀(14)压力减少阀(15)滤器

卡特彼勒柴油发动机风冷式后冷却系统设备安装示意图
卡特彼勒柴油发动机涡轮增压器
在涡轮增压发动机中,有两个涡轮增压器,位于发动机的背部。每个涡轮增压器都有一个涡轮机叶轮(排气侧)和一个压气机叶轮(进气侧)。这两个叶轮都安装在通用轴上且同时转动。涡轮增压器的涡轮机叶轮一侧固定到排气集管,而压气机一侧与后冷却机相连。

卡特彼勒柴油发动机涡轮增压器
(1)涡轮增压器进气口(2)燃料吸入管路(3)水冷式涡轮机壳体(4)排气旁通阀(5)放油管
排出的燃气由排气旁通阀(4)调节。排出的燃气进入涡轮机壳体(3)并被压入涡轮机叶轮(10)的桨叶。涡轮机叶轮和压气机叶轮使用同一个转轴。因而涡轮机叶轮的转动会引起压气机叶轮的转动。在最高空转情况下,转轴的转速可以达到70000转/分。

卡特彼勒柴油发动机涡轮增压器(典型示意图)
(6)压气机叶轮(7)轴承(8)燃料入口(9)轴承(3)涡轮机壳体(10)涡轮机叶轮(1)进气口(11)燃料出口
洁净的空气被从空气过滤器吸入,通过压气机叶轮(6)的转动穿过压气机壳体进气口(1)。压气机涡轮桨叶的动作使吸入的空气被压缩。这次压缩使得发动机具备了更大的动力,因为这使发动机有可能在更高的效率下燃烧更多的燃料。
涡轮增压器的最大转速由燃料设定、高空转转速设定和发动机运转时超出水平面的高度决定。
注意:如果高空转转速或燃料设定比燃料设定信息卡(针对于高出水平面运转的机器)上给出的数据要高,可能会对发动机或涡轮增压器部件造成损坏。当由于发动机输出而产生的热量或摩擦超过发动机冷却和润滑系统所能承受的能力,那增加的热量和润滑会对发动机造成损坏。对机械进行正确的磨合是找出最合适的燃料设定和高空转设定的唯一方法。
涡轮增压器中轴承(7和9)使用发动机油下压产生润滑作用。机油进入并通过燃料入口(8),再流经轴承的中央部分并产生润滑作用。然后机油流出燃料出口(11)并返回油盘。
卡特彼勒柴油发动机排气旁通阀(涡轮增压发动机)
装备了涡轮增压器的G3500发动机同时还配备了可调节排气旁通阀。这些旁通阀可以根据高度情况进行调节,还可以根据所承受负载进行节流角度的调节。在最大负载情况下,节流角度越大,通过节流板的燃料流出阻力就越小,燃料损耗也会减少。

卡特彼勒柴油发动机排气旁通阀位置图
(1)排气旁通阀(2)排气肘管(3)涡轮增压器涡轮机壳体(4)水冷阀导承壳体(5)从后冷却机到排气旁通阀的控制管路
从后冷却机到排气旁通阀的控制管路(5)将涡轮增压器压气机一侧(通过后冷却机)和排气旁通阀连接。排气旁通阀(1)被通过废料门连接到排气肘管(2)。旁通阀控制进入涡轮增压器涡轮机壳体(3)的废气量,并带动涡轮机叶轮转动,旁通阀还可以让废气绕过涡轮机直接流出排气肘管。旁通阀所使用的导承壳体为水冷式。

卡特彼勒柴油发动机排气旁通阀操作图
(5)控制管路连接(6)弹簧(7)外盖组件(8)提升阀(9)通气孔位置(10)导承(基座)组件(11)隔膜(12)隔膜护圈
提升阀由空气压强(大气)和涡轮增压器压气机排出到后冷却机的气体压强间的压力差起动。
位于调节器内的隔膜(11)的一侧可以通过调节器顶端的通气孔(9)感应大气压强。隔膜的另一侧通过连接到后冷却机的控制管路(5)感应涡轮增压器压气机出口侧的气压。当连接到后冷却机的出口气压达到一定的数值时,气压的压力会移开隔膜而且能克服弹簧(6)的弹力以及大气压力。这就会导致提升阀的打开,并允许一部分废气绕过涡轮机叶轮流出。提升阀的导承(10)为水冷式。
在恒定的负载条件下,阀门会处于一个设定的位置,该位置允许有恰好足够的废气进入涡轮机叶轮而向后冷却机提供适当的气压。
排气旁通阀在出厂前已被预设。但由于发动机工作的高度或周围温度的改变,需要进行必要的调节。
卡特彼勒柴油发动机阀门系统部件

卡特彼勒柴油发动机阀门系统部件
(1)摇臂(2)桥(3)旋转线圈(4)阀弹簧(5)推杆(6)升降杆
阀门系统部件控制着发动机运转过程中空气进入和废气排出汽缸的流动过程。曲柄轴齿轮通过惰轮驱动凸轮轴齿轮。凸轮轴必须被调成与曲柄轴转速同步,这样才能保证能够适当的活塞和阀门运动。每个汽缸上都有两个凸轮凸角。凸角使阀门运转。
当每个凸轮轴开始转动时,凸轮轴上的凸角会带动升降杆(6)做上下移动。这个移动会使推杆(6)带动摇臂(1)。摇臂的运动将使桥(2)在汽缸盖的定位销位置进行上下运动。桥还能够让一个摇臂打开或关闭两个阀门(进气或排气)。在每个汽缸上都有两个进气口和两个排气口。
旋转线圈(3)能够在发动机运转时带动阀门转动。阀门的转动可以减少阀门上的碳沉淀物,这能使阀门拥有更长的使用寿命。在升降杆向下移动时,阀弹簧(4)可以使阀门关闭。

卡特彼勒柴油发动机润滑系统示意图
(1)主油沟(2)左凸轮轴油沟(3)活塞冷却喷嘴油沟(4)活塞冷却喷嘴油沟(5)右凸轮轴油沟(6)涡轮增压器供油口(7)顺序阀(8)顺序阀(9&, lt;, /SPAN>)连接器(10)机油过滤器旁通阀(11)油冷却器(12)旁通阀(13)油泵安全阀(14)发动机油泵(15)肘管(16)吸入喇叭口(17)油过滤器壳体
润滑系统使用由前齿轮组传动的带有三个泵齿轮的油泵(14)。润滑油被油泵从油盘中吸入,流经吸入喇叭口(16)和肘管(15)。吸入喇叭口处有一个用来清洁润滑油的滤网。
油泵将机油压入汽缸组内的油沟(1和2),之间经过油冷却器(11)和油过滤器。在油被送到过滤器之前,翅片和管式油冷却器会降低机油的温度。
如果油冷却器关闭或燃料的稠度足够(冷起动),旁通阀(12)可以通过提高油压差(冷却器入口和出口)来使润滑油直接流向过滤器,提高的油压差为180±20千帕(26±3磅/平方英寸)。
注:在某些热电联供模式下,因为有高水温,所以在通向燃料过滤器的管路中使用油温调节器(替代油冷却器旁通阀)。当机油稠度(冷起动)足够时,油温调节器会让油流直接进入过滤器。当油温调节器打开时(发动机变热),润滑油通过油冷却器被送到机油过滤器。
筒型过滤器位于发动机前端的机油过滤器壳体(17)内。在润滑油过滤器壳体内还有一个独立的旁通阀。
洁净的燃料从过滤器经过连接器(9)流入汽缸组。部分机油会流入左凸轮轴油沟(2),还有部分会进入主油沟(1)。
凸轮轴油沟与每个凸轮轴轴承通过钻孔相连。机油绕每个凸轮轴轴颈流动,穿过汽缸盖和摇臂罩到达摇臂轴。在阀门升降杆的螺栓和摇臂轴的油孔间有钻孔连通。阀门升降杆在每次冲程的上行过程中会被润滑。
主油沟被钻孔与主轴承相连。曲柄轴内的钻孔将主轴承供油孔与连杆轴承相连接。来自主油沟背部的润滑油流到右凸轮轴油沟的背部。
顺序阀(7和8)可以使来自主油沟(1)的润滑油流向活塞冷却喷嘴油沟(3和4)。顺序阀在140千帕(20磅/平方英寸)时打开。在主油沟内产生压力之前,顺序阀不会让油流入活塞冷却喷嘴油沟。这就减少了在发动机起动后,为产生压力而进行发动机必要的调速次数,同时这还能帮助发动机在空转速度下保持必要的压力。

卡特彼勒柴油发动机活塞冷却和润滑(典型示意图)
(18)冷却喷嘴
在每个活塞下端都有一个活塞冷却喷嘴(18)。每个冷却喷嘴都有两个喷头,可以直接喷向活塞的中央。这可以帮助冷却活塞并能对活塞销进行润滑。

卡特彼勒柴油发动机涡轮增压器
(6)润滑油供应管路(19)涡轮增压器机油引流管路
润滑油管路(6)可以向涡轮增压器供应机油。涡轮增压器引流管(19)与发动机每侧的飞轮罩相连接。机油通过汽缸组正面和汽缸罩前后的钻道向前后齿轮组送出。这些钻道都与凸轮轴油沟(2和5)相连接。当润滑油完成其润滑工作后,流回发动机油盘。

卡特彼勒柴油发动机右前侧
(10)润滑油过滤器旁通阀(17)润滑油过滤器壳体(21)通往过滤器壳体的油管

卡特彼勒柴油发动机左前侧
(9)连接器(17)润滑油过滤器壳体(22)从润滑油过滤器壳体引出的润滑油流出管路
卡特彼勒柴油发动机冷却系统

G3500发动机示意图
带有双卡特彼勒柴油发动机从动泵的双回路
(1)恒温阀(后冷却机的冷却剂温度)(2)热转换器(后冷却机)(3)泵[后冷却机回路(发动机传动)](4)旁通管(后冷却机)(5)前罩(6)后冷却机(7)调节器壳体(8)旁通管(冷却水)(9)油冷却器(10)泵[冷却水/油冷却器回路(发动机传动)](11)热转换器(冷却水/油冷却器)

G3500垃圾气燃料发动机示意图
带有双发动机从动泵的双回路(需要大型后冷却机/油冷却器热转换器)
(1)恒温阀(2)后冷却机/油冷却热交换器(3)泵[后冷却机/油冷却器回路(发动机传动)](4)旁通管(5)前罩(6)调节器壳体(7)后冷却机(8)恒温阀(油温)(9)旁通管(10)油冷却器(11)泵[冷却水回路(发动机传动)](12)热转换器(冷却水)

G3500热电联供发动机示意图
冷却水水泵(用户供电)
带有双发动机从动泵的三套回路
(1)恒温阀(2)热转换器(后冷却机)(3)泵[后冷却机回路(发动机传动)](4)旁通管(后冷却机)(5)前罩(6)通向燃料过滤器的油管(7)后冷却机(8)调节器壳体(9)旁通管(油冷却器)(10)恒温阀(油温)(11)油冷却器(12)泵[油冷却器回路(发动机传动)](13)泵[冷却水回路(用户供电)](14)热转换器(冷却水)(15)热转换器(油冷却器)

卡特彼勒G3500热电联供发动机示意图
冷却水水泵(用户供电)
带有单发动机从动泵的两套回路(需要大型后冷却机/油冷却器热转换器)
(1)恒温阀(后冷却机的冷却剂温度)(2)后冷却机/油冷却器热转换器(3)泵[后冷却机/油冷却器回路(发动机传动)](4)旁通管(5)前罩(6)调节器壳体(7)后冷却机(8)恒温阀(油温)(9)旁通管(10)油冷却器(11)泵[冷却水回路(用户供电)](12)热转换器(冷却水)
卡特彼勒冷却水系统

发动机右侧(典型示意图)
(1)通向发动机汽缸组前部的水管(2)冷却剂引入口(3)油冷却器(4)水泵
冷却水系统使用一个由发动机下前端右侧齿轮组传动的水泵。冷却剂从散热器或其他热转换器中通过水泵叶轮的转动引入水泵中央的冷却剂引入口(2)。这时冷却剂流在水泵出口处分流,其中的一部分通过水管(1)被送到汽缸组前端而另一部分将流经发动机油冷却器(3)。
注:在水泵出口处有一个开口,因而其他的间接泵可以被连接到系统。如果发动机内的水泵出现故障,可以使用其他的间接泵。
冷却剂通过水管被送到发动机组的前端,并流经主分配集管到达每个汽缸的水套。主分配集管位于汽缸组主轴承油沟的正上方。部分冷却剂流出发动机组的背部,进入排气旁通阀连接器壳体。然后从排气旁通阀连接器壳体流出的冷却剂被分流,部分向上流动通过排气肘管而部分向上流动通过涡轮增压器涡轮机壳体。最后所有冷却剂流直接到达水冷却排气集管。
被送到油冷却器的冷却剂流经油冷却器进入汽缸右后部的汽缸组水套。在水套中冷却的冷却剂和热的冷却剂混合并通过连接在所有汽缸水套上的分配集管流到汽缸组的两侧。

卡特彼勒背部的冷却剂流
(5)排气肘管(6)排气肘管和排气集管间的水管(7)排气旁通阀导承和排气肘管间的水管(8)水冷却排气集管(9)排气集管和涡轮增压器涡轮机壳体间的水管
冷却剂向上流经水套并环绕汽缸套从底部到顶部流动。冷却剂流到接近汽缸套中温度最高的顶部时,水套被减小。这个改变(减小的区域)引起冷却剂加快对汽缸套的冷却。从汽缸套顶部流出的冷却剂进入汽缸盖,汽缸盖将冷却剂送向汽缸盖中温度最高的其他部件。然后冷却剂流到汽缸盖的顶端,接着通过肘管流出汽缸盖,每个汽缸盖上都有一个肘管,冷却剂流过肘管进入每个汽缸边的水冷式排气集管(8)。来自排气集管的冷却剂通过在水管(9)的流动来冷却涡轮增压器的涡轮机侧。通过在水管(6)中的流动,冷却剂还可以对排气肘管(5)进行冷却。冷却剂通过在汽缸组顶部的水管(7)中流动来实现对排气旁通阀导承的冷却,然后进入排气肘管。在完成对发动机部件的冷却后,冷却剂流直接通过排气集管流向温度调节器(恒定)壳体。
水温调节器壳体位于发动机前端的顶部位置。它分为上下两个流动面,使用四个温度调节器。四个温度调节器的传感球外在壳体内下流动面的冷却剂中。在发动机到达操作温度,调节器打开前,冷的冷却剂从壳体下流动面进入并通过旁通管回流到水泵引入口。当冷却剂的温度升高到足以让调节器开始打开的温度时,旁通管内的冷却剂流停止流动,冷却剂通过出口被送到散热器或热转换器。
注:水温调节器是冷却系统中的重要部件。在必要时它能使冷却剂流分别流入热转换器和水泵的内部旁通管以进行温度的适当调节。如果冷却系统中没有安装水温调节器,就没有机械控制,这样会导致冷却剂通过旁通管直接流入阻力较小的通路。这将会导致发动机在高温环境下过热。在低温环境中,即使是极少部分的冷却剂流经散热器都会过量,发动机就不会达到正常的运行温度。
整个系统的冷却剂冷却能力在于热转换器的尺寸。使用50%纯水兑50%的永久防冻剂的冷却剂混合物,然后再加入30%到60%的防腐剂。
卡特彼勒分回路后冷却机系统

卡特彼勒发动机左侧(典型示意图)
(1)后冷却机(2)冷却剂回流管(3)辅助水泵
装有水冷式后冷却机的发动机使用分回路后冷却机系统代替通常的冷却水回路。在分回路后冷却机系统中,冷却剂从分散热器或热转换器引入。
当发动机在低于运转温度情况下运行时,后冷却机冷却剂回路关闭。辅助水泵(3)通过水管以大约570升/分(150美制加仑/分)的速度向后冷却机传送冷却剂。冷却剂向上流经后冷却机的核心组件然后通过冷却剂回流管(2)流出后冷却机,经过恒温阀返回辅助水泵。当冷却剂温度升高时,恒温阀打开,从后冷却机核心组件流出的冷却剂直接进入散热器或热转换器降温,然后返回辅助水泵。恒温阀在冷却剂温度高于32摄氏度(90华氏度)或54摄氏度(130华氏度)时会全开,具体情况依安装在阀套上的恒温器而定。
注:水温调节器是冷却系统中的重要部件。在必要时它能使冷却剂流分别流入热转换器和水泵的内部旁通管以进行温度的适当调节。如果冷却系统中没有安装水温调节器,就没有机械控制,这样会导致冷却剂通过旁通管直接流入阻力较小的通路。这将会导致发动机在高温环境下过热。在低温环境中,即使是极少部分的冷却剂流经散热器都会过量,发动机就不会达到正常的运行温度。
整个系统的冷却剂冷却能力在于热转换器的尺寸。使用50%纯水兑50%的永久防冻剂的冷却剂混合物,然后再加入30%到60%的防腐剂。
注:某些热电联供发动机没有使用恒温器来控制冷却水温度。发动机温度的控制由外装的热转换器通过对蒸汽系统出口温度的调整来实现。在水温高的环境中使用时,油冷却器在一个分开回路中,使用恒温器对将要流入轴承的油温进行控制。
基本部件
汽缸组、汽缸套和汽缸盖
汽缸组中位于左侧的汽缸与右侧的汽缸成60度角。每个主轴承盖都用四个螺钉进行固定。汽缸套是可以被更换的。汽缸组的顶面是汽缸套法兰的安装座。发动机冷却剂围绕汽缸套流动以使汽缸套冷却。在汽缸套底部有三个环形密封圈来保证汽缸套和汽缸组之间为密封。在汽缸套下端的法兰位置有一个衬带,衬带的作用是保证汽缸套顶部与汽缸组之间为密封状态。
发动机的每个汽缸都有独立的汽缸盖。每个汽缸盖有四个阀门(两个进气阀和两个排气阀),四个阀门由一个推杆阀门系统控制。无肩的阀门导承能够被压入汽缸盖内。火花塞孔口位于四个阀门之间。
每个汽缸盖和汽缸组之间都有铝隔板隔开。冷却剂经过隔板从汽缸组流出,从每个汽缸盖正面的八个孔进入汽缸盖。与隔板宽度相同的垫环保证了冷却剂不会渗漏。在汽缸盖、隔板和汽缸组间的油外流通道都有垫圈进行密封。
这里的问题、原因以及纠正列表只是给出了可能存在问题的位置和需要如何维修的指示。通常,除了列表中推荐的维修之外,还有很多或其他的维修工作需要完成。记住问题的发生通常不是因为一个部件的原因,可能是由于一个部件和其他部件的关系造成的。本表不可能给出所有的可能出现的问题及纠正办法。维护人员必须能够发现问题,并找出原因,然后进行必要的维修。
卡特彼勒c 故障诊断问题目录
1. 起动开关打开时发动机没有转动。
2. 发动机不起动或发动机起动后又停机。
3. 不发火或运转不平稳。
4. 低转速下停机。
5. 发动机速度突然变化。
6. 动力不足。
7. 高空转的稳定问题。
8. 震动太强。
9. 燃烧噪音太大。
10. 阀门隔间内噪音(碎裂声)太大。
11. 冷却系统内油出现问题。
12. 发动机出现机械噪音(碰撞声)。
13. 燃气消耗过高。
14. 阀门或阀门传动部件的噪音太大。
15. 摇臂移动太小和气门间隙太大。
16. 阀门旋转线圈或弹簧锁松动。
17. 排气管进油。
18. 气门间隙太小或没有。
19. 发动机过早磨损。
20. 润滑油内有冷却剂。
21. 废气温度过高。
22. 发动机油压过低。
23. 发动机消耗润滑油过多。
24. 发动机冷却剂温度过高。
25. 电子起动发动机不能运转。
26. 交流发电机不能进行充电。
27. 交流发电机充电速率过低或不规则。
28. 交流发电机充电电流太强。
29. 交流发电机有噪音。
30. 火花塞寿命太短。
31. 爆燃。
32. 燃气供应管路关闭阀失效。
33. 空气起动发动机转动缓慢或动力不足。
34. 空气起动发动机副齿轮不能与飞轮接合。
35. 空气起动发动机能够运转,且副齿轮能与飞轮接合,但不能带动飞轮运转。
36. 空气起动发动机副齿轮不能正确的与飞轮接合。
37. 点火系统控制模块出现故障。
38. 电子保护系统问题。请参看:
SENR4616,电子保护系统通电为运转部分。
SENR4617,故障诊断指南电子保护系统通电为运转部分。
SENR6420,系统操作、测试和调节,G3500发动机(电子点火系统)远程控制面板(状态)。
问题1:当卡特彼勒起动开关打开时,发动机曲柄轴不能运转。
可能原因:
1. 空气起动发动机出现故障。
参看问题33。
2. 电子起动发动机出现鼓掌。
参看问题25。
3. 预先润滑油泵的油压开关出现故障。
更换故障开关。
4. 预先润滑油泵出现故障。
对油泵部件进行必要的维修或更换。
5. 状态控制器监测到故障或控制器出现故障。
参看SENR6420,系统操作、测试和调节中故障诊断部分的G3500发动机(电子点火系统)的远程控制面板(状态)。
6. 电子点火系统控制模块监测到故障。
参看SENR6413,G3500发动机电子故障诊断。
7. 内部问题使发动机曲柄轴不能转动。
如果拆开传动装备后,曲柄轴不能转动,则需要卸下火花塞,并检查汽缸内的流体。如果汽缸内的流体没有问题,就需要拆卸发动机以检查其他内部问题。这些内部问题包括:轴承咬死、活塞咬死、发动机内活塞安装错误或气门接触到活塞等。
卡特彼勒c 问题2:卡特彼勒发动机不能起动或发动机起动后又停机。
可能原因:
1. 没有燃气流入发动机。
检查燃气供应和压力调节器。将供应管路内的关闭阀复位。检查化油器节流以及化油器和调节器间的连杆。
2. 点火调节错误。
用数字诊断工具来检查发动机是否使用了正确的调速图。
3. 电子点火系统出现故障或监测到故障。
参看SENR6413,G3500发动机电子故障诊断。
4. 点火系统故障。
检查点火变压器是否有连接松动、受潮、短路或断路情况。检查初级和二级电线。检查火花塞型号是否正确。检查电子点火系统连接器。维修或更换出现故障信号的部件。参看问题37。
5. 燃气管路压力调节器不能工作。
清洁平衡管路。检查进气和排气调节器压力。将部件拆卸并进行检查。
6. 化油器不能工作。
检查所有化油器设置。确认节流板打开且调节器允许化油器全开。检查燃料-空气隔膜是否有泄漏、杂质或液体燃料。检查调节器高空转和化油器止动螺钉的低空转调节。
7. 曲柄速度过慢。
曲柄的转速至少要达到40转/分。检查起动系统的状态。参看问题25。
8. 电子关闭系统出现故障。
进行必要的维修或更换。
9. 状态控制器监测到故障或存在故障。
参看SERN6420,系统操作、测试和调节中故障诊断部分的G3500发动机(电子点火系统)远程控制面板(状态)。
问题3:卡特彼勒不发火或运转不平稳。
可能原因:
1. 点火系统故障
a. 检查点火变压器是否有连接松动、受潮、短路或断路情况。检查初级和二级电线。检查火花塞型号是否正确。检查电子点火系统。维修或更换出现故障信号的部件。参看问题37。
b. 如果问题仍然存在,请更换电子点火系统控制模块。
2. 燃气气压过低
检查燃气供应是否有泄漏情况。检查管压调节器、关闭阀和螺线管。如果使用两台或多台发动机,请确认公用燃料供应管路足够大。调节器压力的改变不能超出正常的负载范围。检查调节器隔膜是否有泄漏,阀门的底座触点是否正确。检查管路压力调节器前端和后端的燃气压力。检查化油器和调节器之间的平衡管路内是否有其他限制。
3. 空气/燃料比率错误
调节适当的氧气含量或所使用燃料的压力/压力差。
a. 确认所有连接器都固定,检查线束的连接是否有损坏或受潮的迹象。
4. 气门间隙错误
根据发动机主体调节气门间隙。
5. 推杆被弯曲或被折断
更换推杆。
问题4:卡特彼勒低转速下停机。
可能原因:
1. 空转转速过低
提高低空转转速。
2. 负载过大。
检查附属设备是否有超负载情况。减少负载并/或调节节流阀止动。如有必要,断开负载再测试发动机。
问题5:卡特彼勒转速突然改变。
可能原因:
1. 调节器错误或阀门有泄漏。
对阀门进行调节。
2. 排气旁通系统故障。
查看阀门。检查阀门隔膜和推进通气软管是否有泄漏。检查通气孔部件是否有堵塞。
3. 调节器或连杆调节不正确。
检查调节器和化油器间的连杆运转是否平稳且没有间隙。如有必要,对调节器和连杆进行调节。
4. 调节器故障。
查看弹簧、连杆和其他部件是否有损坏或断开的情况。检查调节器到化油器的连杆和其他部件。检查弹簧是否状态良好。检查调节器油泵和旁通阀。
问题6:卡特彼勒动力不足。
可能原因:
1. 燃气气压过低或燃气管路压力调节器故障,或燃气供应管路不够大。
检查燃气供应是否有泄漏。检查管路压力调节器、关闭阀和螺线管。如果使用两台或多台发动机,请确认公用燃料供应管路足够大。调节器压力的改变不能超出正常的负载范围。检查调节器隔膜是否有泄漏,阀门的底座触点是否正确。检查管路压力调节器前端和后端的燃气压力。检查化油器和调节器之间的平衡管路内是否有其他限制。
2. 化油器调节器或化油器没有工作。
检查所有化油器调节器。确认节流板打开且调节器允许节流板达到全开位置。检查燃料在低发发热量基础上的热含量。如果含量太低,则需要提高油压(调节器中的弹簧弹力适当)或使用特别的化油器。查看燃料-空气隔膜是否存在泄漏、杂质或液体燃料。查看化油器高空转状况和化油器止动螺钉是否需要进行低空转调节。
3. 空气还原系统有泄漏。
检查空气过滤器是否有限制。检查涡轮增压发动机的进气集管压力。
4. 气门间隙太大。
根据发动机主体调节气门间隙。
5. 点火系统故障。
a. 检查点火变压器是否存在连接松动、受潮、短路或断路。检查初级和二级电线。检查火花塞型号是否正确。检查电子点火系统。维修或更换出现故障信号的部件。参看问题37。
b. 如果问题仍然存在,更换电子点火系统控制模块。
火花塞损坏
检查所使用火花塞的型号。安装正确型号的火
6. 花塞。查看是否有燃气泄漏和/或瓷料破裂。清洁并正确设置火花塞火花隙。如果火花塞磨损严重,则更换火花塞。
7. 点火调节错误。
使用数字诊断工具检查/设置调速。参看SENR6412,G3500发动机电子故障诊断。
8. 排气旁通阀故障。
检查阀门的运动。检查阀门隔膜和推进通气软管是否有泄漏。检查通气孔部件是否有堵塞。
9. 涡轮增压器有积碳或其他摩擦的因素。
查看并对涡轮增压器进行必要的维修。
10. 燃烧室内有残渣。
对所有汽缸进行压缩测试。需要对任何与其他汽缸有区别的汽缸进行检查并清洁。
问题7:卡特彼勒高空转的稳定问题。
可能原因:
1. 点火系统故障。
a. 检查点火变压器是否存在连接松动、受潮、短路或断路。检查初级和二级电线。检查火花塞型号是否正确。检查电子点火系统。维修或更换出现故障信号的部件。参看问题37。
2. 化油器调节器或化油器没有工作。
检查所有化油器调节器。确认节流板打开且调节器允许节流板达到全开位置。检查燃料在低发发热量基础上的热含量。如果含量太低,则需要提高油压(调节器中的弹簧弹力适当)或使用特别的化油器。查看燃料-空气隔膜是否存在泄漏、杂质或液体燃料。查看化油器高空转状况和化油器止动螺钉是否需要进行低空转调节。
3. 点火调节错误。
使用数字诊断工具检查/设置调速。参看SENR6412,G3500发动机电子故障诊断。
4. 空气/燃料比率错误
调节适当的氧气含量或所使用燃料的压力/压力差。
a. 确认所有连接器都固定,检查线束的连接是否有损坏或受潮的迹象。
5. 燃气气压过低或燃气管路压力调节器故障,或燃气供应管路不够大。
检查燃气供应是否有泄漏。检查管路压力调节器、关闭阀和螺线管。如果使用两台或多台发动机,请确认公用燃料供应管路足够大。调节器压力的改变不能超出正常的负载范围。检查调节器隔膜是否有泄漏,阀门的底座触点是否正确。检查管路压力调节器前端和后端的燃气压力。检查化油器和调节器之间的平衡管路内是否有其他限制。
6. 气门间隙错误。
根据发动机主体调节气门间隙。对汽缸的压缩进行测量得出关于汽缸和阀门状况的指示。
7. 排气旁通系统故障。
查看阀门。检查阀门隔膜和推进空气软管是否有泄漏。检查通气孔部件是否有堵塞。
8. 火花塞损坏。
检查所使用火花塞的型号。安装正确型号的火花塞。查看是否有燃气泄漏和/或瓷料破裂。清洁并正确设置火花塞火花隙。如果火花塞磨损严重,则更换火花塞。
问题8:卡特彼勒震动太强。
可能原因:
1. 减震器松动。
检查减震器是否受损。固定减震器螺栓。如果减震器螺栓孔被损坏或磨损,则需要更换新部件。
2. 滑轮或减震器有损坏。
安装新的滑轮或减震器。
3. 发动机支架松动、磨损或被损坏。
固定所有支架的螺栓。如果有必要,安装新的部件。
4. 传动装置没有成一直线,或失去平衡。
检查是否成一直线,检查是否平衡,并进行必要的纠正。
5. 不起火或运行不平稳。
参看问题3。
问题9:卡特彼勒燃烧噪音(声音)过大(由电子点火系统控制模块指示)
可能原因:
1. 燃气辛烷含量太低。
使用推荐的燃气。
2. 爆燃的声音
参看问题31。
3. 气门机件操作不当。
参看问题14、问题15和问题16。
问题10:卡特彼勒阀门隔间内噪音(碎裂声)过大(可能由电子点火系统控制模块指示出)
可能原因:
1. 阀门弹簧断掉或锁住。
安装必要的新部件。断开或锁住会导致阀门滑入汽缸。这会引起更大的损坏。
2. 润滑油不足。
检查阀门隔间内的润滑油。在发动机转速很高时,润滑油的流量很大,而在发动机低速转动时,流量特别小。润滑油通道必须保持清洁,特别是送油到汽缸盖的通道。
3. 气门间隙太大。
根据发动机主体调节气门间隙。
4. 阀门受损。
对受损的阀门进行必要的更换。
5. 凸轮轴凸角或起阀器受损。
参看问题14。
问题11:卡特彼勒冷却系统内的油出现问题。
可能原因:
1. 燃料冷却剂的铁心出现故障。
安装新的铁心。
2. 汽缸盖垫圈或水密封圈出现故障。
检查汽缸套设计。更换隔板内的汽缸盖垫圈和水密封圈。依据规格固定汽缸盖螺栓。
问题12:卡特彼勒有机械噪音(碰撞声)
可能原因:
1. 连杆轴承出现故障。
查看连杆轴承和曲柄轴的轴承曲面。如有必要,安装新部件。
2. 定时齿轮被损坏。
如有必要,安装新部件。
3. 附加装备的故障。
维修或安装新的部件。
4. 曲柄轴被损坏。
安装新的曲柄轴。
5. 凸轮轴被损坏。
参看问题14。
问题13:卡特彼勒燃气消耗过高。
可能原因:
1. 燃气系统泄漏。
更换泄漏点需要更换的部件。
2. 火花塞损坏
检查所使用火花塞的型号。安装正确型号的火花塞。查看是否有燃气泄漏和/或瓷料破裂。清洁并正确设置火花塞火花隙。如果火花塞磨损严重,则更换火花塞。
3. 点火定时错误。
检查电子点火系统的定时。
4. 点火系统故障。
a. 检查点火变压器是否有连接松动、受潮、短路或断路情况。检查初级和二级电线。检查火花塞型号是否正确。维修或更换显示故障信息的部件。参看问题38。
b. 电子点火系统部件故障检查问题。参看SENR6413,G3500发动机电子故障诊断。
问题14:卡特彼勒阀门或阀门传动部件噪音过大。
可能原因:
1. 阀门弹簧被损坏。
更换损坏的部件。
2. 凸轮轴受损。
更换受损部件。如果更换了新的凸轮轴,同样也需要更换新的起阀器。
3. 起阀器受损。
更换受损的起阀器。查看凸轮轴凸角是否受损。查看阀门是否能自由移动。根据发动机主体对气门间隙进行适当调节。
问题15:卡特彼勒摇臂移动太小和气门间隙太大。
可能原因:
1. 润滑油不足。
检查阀门隔间内的润滑油。在发动机转速很高时,润滑油的流量很大,而在发动机低速转动时,流量特别小。润滑油通道必须保持清洁,特别是送油到汽缸盖的通道。
2. 摇臂与桥的接触面磨损。
如果磨损很严重,则更换新的部件或整个摇臂。根据发动机主体调节气门间隙。
3. 阀门桥磨损/调节不适当。
进行必要的调节或更换。
4. 阀杆末端磨损。
如果磨损很严重,则安装新的阀门。根据发动机主体调节气门间隙。
5. 推杆磨损。
如果磨损很严重,则安装新的推杆。根据发动机主体调节气门间隙。
6. 起阀器磨损或断开。
如果磨损很严重,则更换新的起阀器。检查凸轮轴是否磨损。检查阀门移动是否顺畅,阀杆有没有弯曲。根据发动机主体调节气门间隙。
7. 凸轮轴凸轮磨损。
检查气门间隙。检查阀门移动是否顺畅,阀杆是否弯曲。安装新的凸轮轴。根据发动机主体调节气门间隙。
8. 摇臂轴保持螺栓松动或断开。
进行必要的维修或更换。
问题16:卡特彼勒阀门旋转线圈或弹簧锁松动。
可能原因:
1. 进气阀螺旋线圈裂开。
检查发动机过素的原因。
2. 弹簧锁断开。
弹簧锁断开会导致阀门滑入汽缸。这会造成更大的损坏。
3. 阀门弹簧断开。
安装新的阀门弹簧。
4. 阀门断开。
更换阀门和其他所有受损部件。
问题17:卡特彼勒排气管进油。
可能原因:
1. 涡轮增压器密封圈出现故障。
检查油的引入集管并对涡轮增压器进行不要的维修。

2. 阀门隔间内的油量过高。
确认在摇臂轴左螺栓孔内安装了定位销。定位销应该位于摇臂轴和阀门盖底部之间。查看摇臂轴的两端,确认一端有插塞。
3. 阀导承磨损。
需要将汽缸盖修复。
4. 活塞圆环磨损。
检查并根据需要更换新的部件。
5. 活塞内衬带裂开或断开。
检查曲柄轴箱高压。
问题18:卡特彼勒气门间隙太小或没有。
可能原因:
1. 阀座或阀面磨损。
根据发动机主体调节气门间隙。可能需要修复汽缸盖。
问题19:卡特彼勒过早磨损。
可能原因:
1. 润滑油含有杂质。
排出含有杂质的润滑油,并安装新的燃料过滤器部件。让洁净的油进入发动机。检查燃料过滤器旁通阀的弹簧是否不牢固或断开。
2. 空气进气泄漏。
查看所有垫圈和连接。如果发现有泄漏,进行必要的维修。
3. 润滑油不正确或换油周期不正确。
使用适当的润滑油,并根据使用润滑油的型号决定正确的换油周期。参看SEBU6711,操作和保养指南的润滑油部分,和LEBH6154,使用和安装指南。
问题20:卡特彼勒润滑油内有冷却剂。
可能原因:
1. 燃料冷却机铁心出现故障。
安装新的燃料冷却机铁心。将润滑油排出曲柄轴箱,并重新注入洁净的润滑油。安装新的燃料冷却机部件。
2. 汽缸盖垫圈出现故障。
检查汽缸套的设计。在汽缸盖隔板内安装新的汽缸盖垫圈和水密封圈。根据规格固定汽缸盖的螺栓。
安装新的汽缸盖垫圈。根据规格固定汽缸盖螺栓。
3. 汽缸盖内开裂或出现故障。
安装新的汽缸盖。
4. 汽缸套密封圈出现故障。
更换汽缸套密封圈。
5. 汽缸套开裂或断开。
更换汽缸套。
6. 汽缸组内出现故障或裂开。
安装新的汽缸组。
问题21:卡特彼勒废气温度过高
可能原因:
1. 排气系统有泄漏。
找出排气泄漏的原因。进行必要的维修。
2. 空气进气或排气系统内有限制。
排除限制。
3. 点火定时错误。
检查电子点火系统定时。参看SENR6413,G3500发动机电子故障诊断。
4. 燃料热含量有所改变。
调整空气/燃料比率到新的含量
5. 系统负载过重。
降低负载。
问题22:卡特彼勒低油压。
可能原因:
1. 油量过低。
根据需要,为发动机加油。
2. 油压量规出现故障。
安装新的量规。
3. 燃料过滤器或燃料冷却机上变脏
检查燃料过滤器旁通阀的运作。清洁或更换燃料冷却机的铁心。将润滑油排出曲柄轴箱并重新注入清洁的润滑油。安装新的燃料过滤器部件。
4. 摇臂轴和摇臂间的空隙太大。
检查阀门隔间内的润滑油。如有必要,更换新部件。
5. 油泵吸入管存在故障。
更换需要更换吸入管。
6. 油泵压力调节阀没有闭合。
清洁阀门和阀套。如有必要,更换新部件。
7. 油泵出现故障。
根据情况,维修或更换油泵。
8. 曲柄轴和曲柄轴轴承间的空隙太大。
检查轴承,如有必要,安装新的曲柄轴轴承。
9. 凸轮轴和凸轮轴轴承间的空隙太大。
如有必要,安装新的凸轮轴和凸轮轴轴承。
10. 活塞冷却喷嘴断开。
安装新的喷嘴。
问题23:卡特彼勒消耗太多的润滑油。
可能原因:
1. 曲柄轴箱通气孔堵塞。
清洁通气孔。
2. 发动机内润滑油太多。
排出过剩的润滑油。查找过剩润滑油的来源。保持发动机内润滑油适量。
3. 油泄漏。
找出所有的油泄漏口,并进行必要的维修。检查曲柄轴通气孔是否变脏。
4. 油温太高。
检查油冷却机的运作。如有必要,安装新部件。清洁油冷却机的铁心。
5. 阀门隔间内的油量过高。
确认在摇臂轴左螺栓孔内安装了定位销。定位销应该位于摇臂轴和阀门盖底部之间。查看摇臂轴的两端,确认一端有插塞。
6. 阀导承磨损。
需要将汽缸盖修复。
7. 活塞圆环磨损。
如有必要,安装新部件。
8. 涡轮增压器密封圈出现故障。
检查润滑油引入集管并对涡轮增压器进行必要的维修。
问题24:卡特彼勒冷却剂温度过高。
可能原因:
1. 通过散热器芯管或热转换器的冷却剂流受到限制。
清洁并冲洗散热器或热转换器。
2. 通过散热器的气流受到限制。
排除所有限制。
3. 风扇转速太低。
检查风扇皮带是否磨损或松动。
4. 系统冷却剂不足。
向冷却系统中添加冷却剂。
5. 压力盖存在故障。
检查压力盖的运作。如有必要,安装新的压力盖。
6. 冷却剂内有燃气。
找出燃气进入冷却系统的位置,并进行必要的维修。
7. 水温调节器(恒温器)或温度计出现故障。
检查水温调节器是否正常工作。检查温度计的工作状况。如有必要,安装新部件。
8. 水泵出现故障。
对水泵进行必要的维修。
9. 系统负载过重。
降低负载。
10. 点火定时错误。
检查电子点火系统定时。参看SENR6413,G3500发动机电子故障诊断。
11. 燃料热含量发生改变。
调节定时到新的热含量
问题25:卡特彼勒电子起动发动机不能运转。
可能原因:
1. 电池输出电量太低。
检查电池状况。如有必要,对电池进行充电或更换电池。
2. 电线或开关存在故障。
进行必要的维修或更换。
3. 起动发动机螺线管存在故障。
安装新的螺线管。
4. 起动发动机存在故障。
维修或更换起动发动机。
5. 发动机内部故障。
如果拆开传动装备后,曲柄轴不能转动,则需要卸下火花塞,并检查汽缸内的流体。如果汽缸内的流体没有问题,则需要拆卸发动机以检查其他内部问题。这些内部问题包括:轴承咬死、活塞咬死、发动机内活塞安装错误或气门接触到活塞等。
6. 状态控制器监测到故障或控制器本身出现故障。
参看SENR6420,系统操作、测试和调节故障诊断部分的G3500发动机(电子点火系统)远程控制面板(状态)。
问题26:卡特彼勒交流发电机不能进行充电。
可能原因:
1. 发电机的传动带松动。
调节发电机传动带到合适的张力。
2. 充电或接地电路或电池连接出现故障。
检查所有线缆和连接。清洁并固定所有连接。更换故障部件。
3. 转子(励磁线圈)存在故障。
安装新的转子。
4. 稳压器存在故障。
更换稳压器。
5. 定子存在故障。
更换定子。
6. 二极管出现故障。
更换二极管。
问题27:卡特彼勒交流发电机充电速率过低或不规则。
可能原因:
1. 电机传动带松动。
调节发电机传动带到合适的张力。
2. 充电或接地电路或电池连接出现故障。
检查所有线缆和连接。清洁并固定所有连接。更换故障部件。
3. 发电机稳压器存在故障。
更换发电机稳压器。
4. 整流器二极管出现故障。
更换出现故障的整流器二极管。
5. 转子出现故障。
安装新的转子。
问题28:卡特彼勒交流发电机充电电流太强。
可能原因:
1. 发电机或发电机稳压器连接松动。
将所有与发电机或发电机稳压器的连接固紧。
2. 发电机稳压器出现故障。
更换发电机稳压器。
问题29:卡特彼勒交流发电机有噪音。
可能原因:
1. 发电机传动带磨损或存在故障。
安装新的传动带。
2. 发动机传动轮松动。
检查传动轮内的键槽是否磨损。如果键槽磨损,则安装新的传动轮。按规格固定传动轮螺母。
3. 发电机的传动带和传动轮不在一直线上。
将传动带和传动轮调节到一直线上。
4. 交流发电机轴承磨损。
安装新的交流发电机轴承。
问题30:火花塞寿命太短。
可能原因:
1. 点火定时错误。
检查电子点火系统定时。
2. 火花塞故障。
检查所使用火花塞的型号。安装适当型号的新火花塞。清洁并设定火花隙。如果火花塞磨损严重,则更换新火花塞。
问题31:爆燃
可能原因:
1. 点火定时错误。
检查电子点火系统定时。参看SENR6413,G3500发动机电子故障诊断。
2. 空气/燃料比率错误(低排放发动机)
调节排气管内游离氧的含量到适当比率。
3. 燃烧室内有沉淀。
清除燃烧室内的沉淀。
4. 进气集管空气温度过高。
检查发动机燃烧室最高温度或通向后冷却机的最高水温。检查来自后冷却水是否将空气排出。
5. 超负载。
减少负载。
6. 后冷却机内堵塞。
对后冷却机进行必要的检查、清洁或更换。
7. 燃料热含量改变。
检查电子点火系统定时。参看SENR6413,G3500发动机电子故障诊断。
问题32:燃料供应管路关闭阀失效。
可能原因:
1. 螺线管内故障。
安装新的螺线管。
2. 螺线管额定电功率错误。
安装新的螺线管,并设定适当的额定电功率。
3. 电线和/或连接出现故障。
排除电线和/或连接中出现的故障。
4. 状态控制器监测到故障或控制器本身出现故障。
参看SER6420,系统操作、测试和调节,故障诊断部分G3500发动机远程控制面板(状态)。
问题33:卡特彼勒空气起动发动机转动缓慢或动力不足。
可能原因:
1. 供应气压太低。
提高供应气压的压力
2. 压力调节器调节不当。
对压力调节器进行适当的调节。
3. 润滑器工作不当。
检查润滑器、进气软管、配件和润滑油供应软管以确定为真空固定且不会泄漏。清洁、调节并固定所有配件,补充润滑器或进行必要的更换。
4. 发动机部件磨损。
拆卸发动机并对部件进行检查。根据以下方法确定部件是否磨损:
a. 如果叶片有裂纹、损坏或磨损到宽度为32毫米(1.25英寸)以内,则需要安装一套新的叶片。
b. 如果轴承运转不平稳或松动,则需要更换转子轴承。
c. 如果转子主体有深划痕,且不能用金刚砂布磨平,则需要更换转子。
d. 如果汽缸有任何裂纹或深划痕,则需要更换汽缸。
e. 用金刚砂布清洁位于平面上的底板划痕。
5. 空气泄漏。
检查发动机密封圈是否有磨损。塞住排气口,向进气口内加205千帕(30磅/平方英寸)的空气,并将整个设备放入不燃液体内30秒。如果有气泡产生,则更换发动机密封圈。
问题34:卡特彼勒空气起动发动机副齿轮不能与飞轮接合。
可能原因:
1. 离合器钳口或其他部件断开。
更换断开的部件。
问题35:卡特彼勒空气起动发动机运转,副齿轮也与飞轮接合,但不能带动飞轮转动。
可能原因:
1. 轴、齿轮(飞轮齿)或离合器钳口断开。
更换断开的部件。
问题36:卡特彼勒空气起动发动机副齿轮不能与飞轮正确接合。
可能原因:
1. 副齿轮轴干燥。
卸下传动副齿轮,并在传动轴齿槽和传动副齿轮上涂抹洁净的润滑脂。
问题37:卡特彼勒电子点火系统控制模块故障。
参看SENR6413,G3500发动机电子故障诊断,检查G3500发动机电子故障。
卡特彼勒接线图
参看SENR6413,G3500发动机电子故障诊断以获得接线图和电气原理图。这些图解包括点到点控制面板接线图和线束连接。这些信息对不熟悉电器原理图格式的使用者将有帮助,对于那些不清楚部件位置布局图而需要进行部件更换的使用者也有帮助