卡特彼勒 988H (S/N:BXY)维护保养

卡特彼勒C18 柴油发动机
卡特彼勒C18 柴油发动机气缸和气门位置

气缸数量和排列 ------------------------------------------------------------------ 直列 6 缸
每缸的气门 ------------------------------------------------------------------------ 进气门: 2 个
排气门: 2 个
排量 --------------------------------------------------------------------------------- 18. 1 升
直径 --------------------------------------------------------------------------------- 145 毫米
冲程 --------------------------------------------------------------------------------- 183 毫米
燃烧 --------------------------------------------------------------------------------- 直喷
点火次序 --------------------------------------------------------------------------- 1, 5, 3, 6, 2, 4.
气门间隙 --------------------------------------------------------------------------- 进气门: 0. 38 毫米
排气门: 0. 76 毫米
当从飞轮端看曲轴时, 曲轴旋转方向 ----------------------------------------- 逆时针
注:发动机的前端是相对于飞轮端. 从飞轮端决定发动机的左, 右侧. 1 号缸是前面的缸.
卡特彼勒C18 柴油发动机视图:

1电子燃油手油泵,2增压器,3燃油细滤清器,4燃油粗滤清器和水分离器,5水泵,6发动机电子控制模块,7发动机机油量油尺,8减振器总成,9发动机机油填加口,10机油滤清器,11燃油输油泵,

12飞轮壳,13排气歧管,14曲轴箱呼吸器,15节温器壳,16发动机机油冷却器,17发动机油底,
卡特彼勒C18 柴油发动机概要
卡特彼勒C18 柴油发动机发动机冷模式运作:
当冷却液温度低于 18 度C 时, 发动机 ECM 将处于冷起动策略.
当冷起动策略激活时, 低怠速将提高到 1000 RPM , 并且发动机功率将被限定.
当满足任何以下条件时, 将解除冷模式的运作:
• 冷却液温度达到 18 度C
• 发动机以运转 14 分钟.
冷起动模式运作为清除白烟而改变燃油喷射量. 冷模式运作也为清除白烟而改变正时. 发动机工作温度通常是在环绕
检查完成前就达到了. 发动机将怠速在编程低怠速 RPM 以便进入档位.
注:装备电子控制发动机的 机器 直到它脱开冷起动模式运作之前 是不应移动的.
如果在冷起动模式运行时操作机器的话, 那么, 动力将显著地减小.
冷模式完成后, 发动机应操作在低怠速 RPM, 直到达到正常工作温度为止. 当发动机操作在低 RPM 和低动力需求时,
发动机将很快达到正常工作温度.
冷发动机提高怠速策略:
如果处境是冷却器, 那么, ECM 可利用 “冷发动机提高怠速策略”. 当以下条件满足时, 则激活这个策略:
• 发动机冷却液温度低于 70 度C.
• 停车制动在 ON-接合 位置.
• 变速箱在 空档位置.
• 油门开关置于低怠速位置.
如果满足所有以上条件, 那么, ECM 将增加低发动机怠速到 1100 RPM, 直到有一个条件没长久地在选中状态为止.
卡特彼勒C18 柴油发动机系统工作
燃油系统图:

1燃油供给油路,2单体喷油器,3燃油廊 ( 燃油歧管 ),4差压开关 ( 燃油 ),5燃油压力传感器,6燃油温度传感器,7燃油回油油路,8压力调节阀,9细燃油滤清器,10燃油滤座基底部,11燃油输油泵,12电子燃油手油泵,13压力安全阀,14粗燃油滤清器,15燃油箱,16回燃油箱的燃油油路,
单体泵使用由凸轮轴提供的机械能 去达到可超过 200000 KPa ( 30000 psi ) 的压力.
由发动机 ECM 管理燃油输出的控制. 由 ECM 收集的 来自发动机系统的单独数据并加工去管理燃油喷射控制的方式:
• 喷射正时
• 燃油喷射正时提前
• 喷射持续时间
• 发动机冷模式状况
机械促动 电子控制的单体泵 燃油系统依靠来自发动机系统不同大量数据. 将使用 由 ECM收集的这些数据去提供发动机最佳性能.
卡特彼勒C18 柴油发动机电子控制:
为向机械促动 电子控制的单体喷油器提供控制, 电子控制系统所必需的 2 个主要部件是:
• ECM
• 个性模块 ( ECM 刷新文件的存储库 )
ECM 是提供控制发动机所有工作方式的电脑. 个性模块包括 发动机控制特性详细说明的软件. 个性模块包括运行图. 运
行图详细说明发动机的下列特性:
• 功率
• 扭矩曲线图
• 发动机速度-RPM
• 其它特性
ECM, 个性模块, 发动机传感器, 和单体喷油器合起来的工作 去控制发动机. 4 个中没一个可独自控制发动机.
由感应实际发动机速度, ECM 保持理想的发动机速度. ECM 考虑需要去喷射的燃油量以便去达到理想的发动机速度.
*燃油喷射:
由到每个单体喷油器变化的信号, ECM 控制燃油的喷射量. 单体喷油器 只是在电磁阀给电激活时 将喷射燃油. ECM
送 105 伏电压信号 去激活喷油器电磁阀. 由控制 105 伏信号的时间, ECM 控制喷射正时. 由控制 105 伏信号的时间,
ECM 控制喷射的燃油量.
ECM 设定燃油喷射的限定量, 燃油率控制 ( FRC ) 燃油位置 是基于增压压力的一个限定 以便去控制为喷射控制的燃油
空气混合. 当ECM 送一个增加的 增压压力时, ECM 增加燃油率控制 燃油位置. 额定的燃油位置是一个基于发动机的功
率级别的限定. 在一个机械调速器发动机上, 额定燃油位置类似于尺条停止和扭矩弹簧. 额定燃油位置为特殊发动机提供
功率和扭矩曲线.
喷射正时依赖 以下发动机参数: 发动机速度, 发动机负荷和其他发动机数据. ECM 感应来自 由发动机速度/正时传感器
提供的 1 缸上中心位置的信号. 当喷射将要发生时, ECM 决定相对于这个上中心的位置. ECM 在理想的时间, 向单体喷油器提供信号.
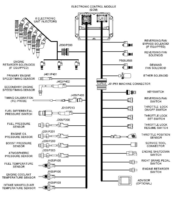
燃油系统工作: 传感器和电气连接器示意图:


燃油系统工作: 传感器和电气连接器位置示意图 (从左侧看):

1发动机水温传感器,2第 2 发动机速度/正时传感器,3增压压力传感器,4喷油器气门罩进口连接器,5进气歧管气温传感器,6差压开关 (燃油),7燃油压力传家宝,8燃油温度传感器,9第 1 发动机速度/正时传感器,10正时校正端口,11大气压力传感器,12发动机机油压力传感器,13正时校正探测器连接器,14发动机控制模块,15 J2/P2 ECM 连接器,16 J1 ECM 连接器,
卡特彼勒C18 柴油发动机燃油系统:
燃油系统工作: 卡特彼勒C18 柴油发动机电气连接器和功能
|
Electrical Connectors and Functions | |
|
Connector |
Function |
|
J1/P1 |
ECM connector (70 pin) |
|
J2/P2 |
ECM connector (120 pin) |
|
J61/P61 |
Customer Connector (40 pin) |
|
J63/P63 |
Service tool connector (engine mounted) |
|
J100/P100 |
Coolant temperature sensor connector (2 pin) |
|
J103/P103 |
Inlet air temperature sensor connector (2 pin) |
|
J105/P105 |
Fuel temperature sensor connector (2 pin) |
|
J200/P200 |
Turbocharger outlet pressure sensor connector (3 pin) |
|
J201/P201 |
Engine oil pressure sensor connector (3 pin) |
|
J203/P203 |
Atmospheric pressure sensor connector (3 pin) |
|
J209/P209 |
Fuel pressure sensor connector (3 pin) |
|
J213/P213 |
Differential pressure switch connector (fuel) (2 pin) |
|
J300/P300 |
Fuel injector connector (12 pin) |
|
J400/P400 |
Timing calibration probe connector (2 pin) |
|
J401/P401 |
Primary speed/timing sensor connector (2 pin) |
|
J402/P402 |
Secondary speed/timing sensor connector (2 pin) |
|
J403/P403 |
Throttle position sensor connector (3 pin) |
卡特彼勒C18 柴油发动机燃油系统需要的诊断工具. (3)- 1- 8-A: CAT ET, 连接 CAT ET 和通讯适配器 II:

1个人电脑 – PC,2 196-0055 适配器线缆总成,3 171-4401 通讯适配器 A 总成,4 207-6845 适配器 A 线缆总成,
注: 项目 2, 3, 4 是 171 – 4400 通讯适配器 A 组的一部分.
卡特 ET 是一个进入数据的编程软件. 维修技师将使用 CAT ET 去进行机器上的保养. 可利用 CAT ET 进行的一些选项
列在下面:
• 问题的诊断
• 检视诊断代码
• 检视即时事件代码和记录的事件代码
• 观看参数状态
• 清除即时诊断代码和清除记录的诊断代码
• 执行机器系统的校正
• 编程 ECM 刷新, 使用 “WINflash” 程序.
• 打印报告
使用以下菜单进入诊断信息:
• 即时诊断代码
• 记录的诊断代码
*下表列出为使用 ET 所需工具.
|
Service Tools for the Use of Cat ET | |
|
Part Number |
Description |
|
N/A |
Personal Computer (PC) |
|
JERD2124 |
Single user license for Cat ET |
|
JERD2129 |
Data Subscription for All Engines and Machines |
|
171-4400 (1) |
Communication Adapter Gp (CAT ET TO ECM INTERFACE) () |
|
237-7547 (2) |
Adapter Cable As |
需要的诊断工具 CAT ET 屏幕介绍:

1- 9:发动机电子控制系统故障检查排除:诊断代码表 1/4 :
|
Diagnostic Codes for the Caterpillar C18 Engine ECM (MID No. 039) | |
|
For troubleshooting, see the procedure with the same CID FMI. | |
|
CID / FMI |
Description |
|
CID 0001 – 1 缸喷油器 | |
|
FMI 05 |
开路 |
|
FMI 06 |
短路 |
|
CID 0002 – 2 缸喷油器 | |
|
FMI 05 |
开路 |
|
FMI 06 |
短路 |
|
CID 0003 – 3 缸喷油器 | |
|
FMI 05 |
开路 |
|
FIM 06 |
短路 |
|
CID 0004 – 4 缸喷油器 | |
|
FMI 05 |
开路 |
|
FMI 06 |
<, SPAN style="mso-ascii-font-family: 'Times New Roman'; mso-hansi-font-family: 'Times New Roman'; FONT-FAM: 宋体">短路 |
|
CID 0005 – 5 缸喷油器 | |
|
FMI 05 |
开路 |
|
FMI 06 |
短路 |
|
CID 0006 – 6 缸喷油器 | |
|
FMI 05 |
开路 |
|
FMI 06 |
短路 |
|
CID 0041 – 8 伏传感器 | |
|
FMI 03 |
直流供给电对 +电瓶短路 |
|
FMI 04 |
直流供给电对地短路 |
|
CID 0091 – 油门开关 | |
|
FMI 02 |
不正确的输入 |
|
CID 0094 – 燃油压力传感器 | |
|
FMI 03 |
对 +电瓶 开路/短路 |
|
FMI 04 |
对地短路 |
|
CID 0100 – 机油压力传感器 | |
|
FMI 03 |
对 +电瓶 开路/短路 |
|
FMI 04 |
对地短路 |
卡特彼勒C18 柴油发动机电子控制系统故障检查排除:诊断代码表 2/4 :
|
Diagnostic Codes for the Caterpillar C18 Engine ECM (MID No. 039) | |
|
For troubleshooting, see the procedure with the same CID FMI. | |
|
CID / FMI |
Description |
|
CID 0102 – 增压压力传感器 | |
|
FMI 03 |
对 +电瓶短路 |
|
FMI 04 |
对地短路 |
|
CID 0110 – 水温传感器 | |
|
FMI 03 |
对 +电瓶开路/短路 |
|
FMI 04 |
对地短路 |
|
CID 0168 – 系统电压 | |
|
FMI 00 |
高 |
|
FIM 01 |
低 |
|
FMI 02 |
间隙/不稳当 |
|
CID 0172 – 进气歧管气温 传感器 | |
|
FMI 03 |
对 +电瓶 开路/短路 |
|
FMI 04 |
对地短路 |
|
CID 0174 – 燃油温度传感器 | |
|
FMI 03 |
对 +电瓶开路/短路 |
|
FMI 04 |
对地短路 |
|
CID 0190 – 发动机速度传感器 | |
|
FMI 08 |
反常 |
|
CID 0248 – CAT 数据连线 | |
|
FMI 09 |
不能同讯 |
|
FMI 12 |
失败 |
|
CID 0261 – 发动机正时 | |
|
FMI 13 |
需要校正 |
|
CID 0262 – 5 伏电压传感器 | |
|
FMI 03 |
直流电源供给对 +电瓶 短路 |
|
FMI 04 |
直流电源供给对地短路 |
|
CID 0264 – 减速油门位置传感器 | |
|
FMI 08 |
信号不正常 |
卡特彼勒C18 柴油发动机电子控制系统故障检查排除:诊断代码表 3/4 :
|
Diagnostic Codes for the Caterpillar C18 Engine ECM (MID No. 039) | |
|
For troubleshooting, see the procedure with the same CID FMI. | |
|
CID / FMI |
Description |
|
CID 0266 – 盘车 | |
|
FMI 02 |
不正确的盘车, 没有喷射输入 |
|
CID 0268 – 编程参数 | |
|
FMI 02 |
检查 |
|
CID 0274 – 大气压力传感器 | |
|
FMI 03 |
对 +电瓶开路/短路 |
|
FIM 04 |
对地短路 |
|
CID 0290 – 发动机风扇泵压力传感器 | |
|
FMI 03 |
对 +电瓶 开路/短路 |
|
FMI 04 |
对地短路 |
|
CID 0291 – 发动机冷却风扇电磁阀 | |
|
FMI 05 |
开路 |
|
FMI 06 |
对地短路 |
|
CID 0296 – 数据连线 | |
|
FMI 09 |
不能与变速箱 ECM 通讯 |
|
FMI 12 |
变速箱 ECM 故障 |
|
CID 0338 – 予润滑继电器 | |
|
FMI 05 |
开路 |
|
FMI 06 |
对地短路 |
|
CID 0342 – 次发动机速度/正时传感器 | |
|
FMI 08 |
反常 |
|
CID 0485 – 发动机风扇换向电磁阀 | |
|
FMI 05 |
开路 |
|
FMI 06 |
对地短路 |
|
CID 1589 – 增压器进气压力传感器 | |
|
FMI 03 |
对 +电瓶开路/短路 |
|
FMI 04 |
对地短路 |
|
CID 1639 – 机器保障系统 | |
|
FMI 02 |
不正确 |
|
FMI 09 |
模块不能在连线上通讯 |
卡特彼勒C18 柴油发动机电子控制系统故障检查排除:诊断代码表 4/4 :
|
Diagnostic Codes for the Caterpillar C18 Engine ECM (MID No. 039) | |
|
For troubleshooting, see the procedure with the same CID FMI. | |
|
CID / FMI |
Description |
|
CID 2417 – 乙醚喷射控制电磁阀 | |
|
FMI 05 |
电流低 |
|
FMI 06 |
电流高 |
卡特彼勒C18 柴油发动机事件代码:
|
事件代码: |
说明 |
|
E 194 |
高排气温度 |
|
E172 |
高空气滤清器堵塞 |
|
E 360 |
低机油压力 |
|
E 361 |
高水温 |
|
E 362 |
发动机超速 |
|
E 363 |
高燃油温度 |
|
E 390 |
燃油滤清器堵塞 |
|
E 539 |
进气歧管高进气温度 |
|
E 441 |
怠速提高到增加电瓶电压 |
卡特彼勒C18 柴油发动机电子控制系统的校正:
卡特彼勒C18 柴油发动机速度/正时传感器.
卡特彼勒C18 柴油发动机燃油系统工作: 单体喷油器机械装置:

1单体喷油器,2调整螺母,3摇臂总成,4凸轮轴,
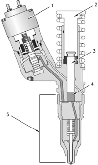
卡特彼勒C18 柴油发动机单体喷油器:

1电磁阀,2挺杆,3柱塞,4柱塞套,5喷嘴总成,
卡特彼勒C18 柴油发动机进排气系统系统图:

1去发动机的进口,2后冷器芯,3进气气管,4来自增压器的排气出口,5增压器涡轮侧,6增压器压缩叶轮侧,7空气予清器,

1排气歧管,2排气门,3进气门,4空气进口,

15罐筒 – 隔膜 – 连杆 – 排泄阀,16起动杆,
在高增压压力条件下, 排泄阀开起, 使用不完的气到增压器涡轮侧. 使发动机可工作在低增压条件下.增压器中心壳是由发动机冷却液冷却的.